授权公布号:CN218710876U
一种酸洗装置
有效
申请
2022-11-02
申请公布
1970-01-01
授权
2023-03-24
预估到期
2032-11-02
| 申请号 | CN202222904859.8 |
| 申请日 | 2022-11-02 |
| 授权公布号 | CN218710876U |
| 授权公告日 | 2023-03-24 |
| 分类号 | C23G3/02;B08B15/04;C23G1/08;C23G1/36 |
| 分类 | 对金属材料的镀覆;用金属材料对材料的镀覆;表面化学处理;金属材料的扩散处理;真空蒸发法、溅射法、离子注入法或化学气相沉积法的一般镀覆;金属材料腐蚀或积垢的一般抑制〔2〕; |
| 申请人名称 | 江苏大力神科技股份有限公司 |
| 申请人地址 | 江苏省镇江市丹阳市开发区机场路95号 |
专利法律状态
2023-03-24
授权
状态信息
授权
摘要
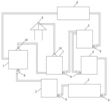
一种酸洗装置,包含有酸洗槽(1)、加药罐(2)、压滤机(3)、去离子罐(4)、加酸罐(5)、换热器(6)、酸雾吸收槽(7)、尾气吸收塔(8)、酸泵(9)和酸雾风机(10);其特征在于:所述的酸洗槽(1)、加药罐(2)、压滤机(3)、去离子罐(4)、加酸罐(5)和换热器(6)之间都设置有酸泵(9),将酸液从酸洗槽(1)抽出后经过加药罐(2)加高分子絮凝剂、压滤机(3)压滤杂质、去离子罐(4)吸附铁离子、加酸罐(5)调浓度、换热器(6)加热后循环使用。本实用新型通过加药罐(2)和压滤机(3)去除掉酸液中的各种杂质,通过去离子罐(4)吸附掉酸液中的铁离子,通过加酸罐(5)控制酸液中的酸浓度,通过换热器(6)控制酸液的温度,有效的提高了酸洗后钢带表面的清洁度。


