授权公布号:CN214516779U
一种多轧机乳化液冷却回收装置
有效
申请
2021-01-04
申请公布
1970-01-01
授权
2021-10-29
预估到期
2031-01-04
| 申请号 | CN202120001209.5 |
| 申请日 | 2021-01-04 |
| 授权公布号 | CN214516779U |
| 授权公告日 | 2021-10-29 |
| 分类号 | B21B45/02 |
| 分类 | 基本上无切削的金属机械加工;金属冲压; |
| 申请人名称 | 江苏大力神科技股份有限公司 |
| 申请人地址 | 江苏省镇江市丹阳市开发区机场路95号 |
专利法律状态
2021-10-29
授权
状态信息
授权
摘要
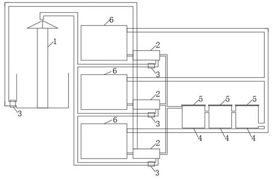
一种多轧机乳化液冷却回收装置,包含有冷却塔(1)、热交换器(2)、水泵(3)、溢流回收槽(4)和防护罩(5);其特征在于:所述的若干个热交换器(2)的循环水出水口和冷却塔(1)的循环水出水口都设置有水泵(3),提高了循环水的流速,使得乳化液在热交换器(2)内有效的进行了冷却。本实用新型通过热交换器(2)将乳化液进行有效的冷却后,在溢流回收槽(4)内进行进一步的冷却、软化、酸碱平衡后循环使用,有效的提高了乳化液的回收利用效率。


