授权公布号:CN215505275U
一种能连续作业的消防、洗消系统
有效
申请
2021-05-27
申请公布
1970-01-01
授权
2022-01-14
预估到期
2031-05-27
| 申请号 | CN202121163427.5 |
| 申请日 | 2021-05-27 |
| 授权公布号 | CN215505275U |
| 授权公告日 | 2022-01-14 |
| 分类号 | A62C31/00;A62C37/42;A62C31/12 |
| 分类 | 救生;消防; |
| 申请人名称 | 上海格拉曼国际消防装备有限公司 |
| 申请人地址 | 上海市松江区申港路3332号 |
专利法律状态
2022-01-14
授权
状态信息
授权
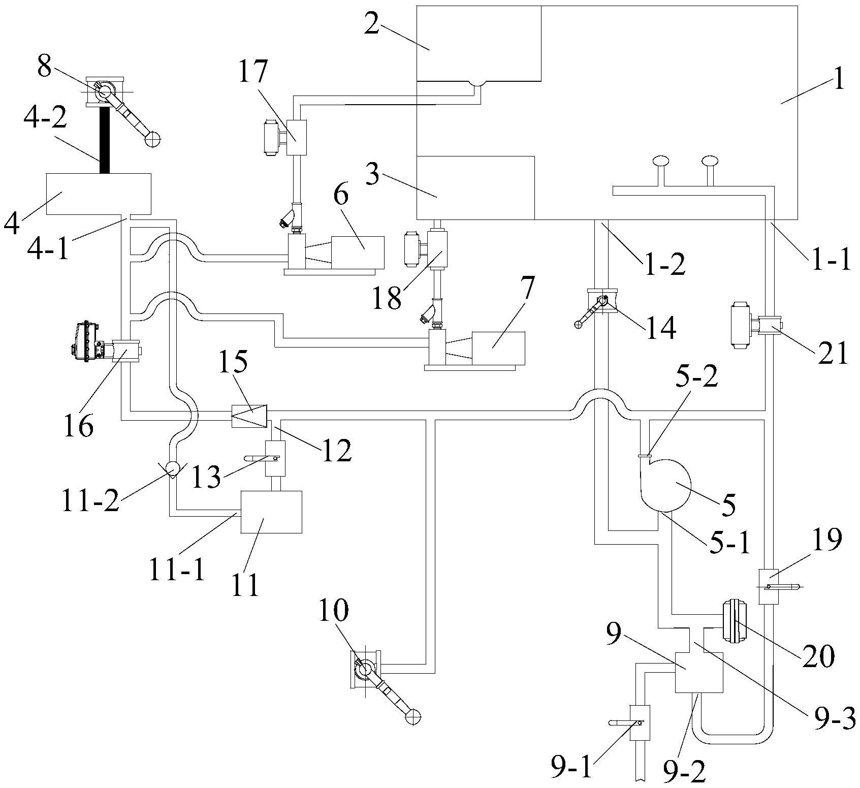
摘要
本实用新型公开了一种能连续作业的消防、洗消系统,其包括水罐、泡沫罐、药剂罐、均混器和射流器、所述水罐内的水通过水泵输送到均混器中,所述泡沫罐内的泡沫液通过泡沫泵输送到均混器中,所述药剂罐内的药剂通过药剂泵输送到均混器中,所述均混器的出液口通过球阀A与消防带和喷枪相连接;所述射流器设有外吸口和射流器进水口,所述射流器的出口通过管路与水泵的进液口相连接,所述水泵的出液口通过球阀B与消防带和喷枪相连接。本实用新型所述的消防、洗消系统,不仅具有结构紧凑、占用空间小、具有各种消防和洗消的多种功能,而且能实现消防灭火和洗消作业的连续性和即时性,并能满足各种化学事故的消防和洗消要求,通用性强。


