授权公布号:CN219121116U
一种五硫化二磷制片降温装置
有效
申请
2022-11-02
申请公布
1970-01-01
授权
2023-06-02
预估到期
2032-11-02
| 申请号 | CN202222911208.1 |
| 申请日 | 2022-11-02 |
| 授权公布号 | CN219121116U |
| 授权公告日 | 2023-06-02 |
| 分类号 | F28B1/02;F28F27/00;F25D31/00 |
| 分类 | 一般热交换; |
| 申请人名称 | 湖北兴发化工集团股份有限公司 |
| 申请人地址 | 湖北省宜昌市兴山县古夫镇高阳大道58号 |
专利法律状态
2023-06-02
授权
状态信息
授权
摘要
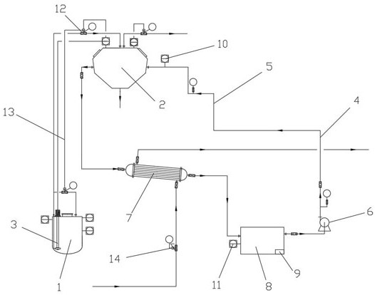
本实用新型公开了一种五硫化二磷制片降温装置,包括五硫化二磷储罐和辊筒制片机,五硫化二磷储罐与辊筒制片机之间连接液下泵,还包括与辊筒制片机夹套连通的油冷系统,所述油冷系统包括连接在与所述辊筒制片机夹套连通的进油管上的导热油循环泵,和连接在与所述辊筒制片机夹套连通的导热油冷凝器,所述导热油冷凝器的出油口与储油箱连接,所述导热油循环泵的进口与所述储油箱连通,所述储油箱内设置导热油加热装置。本实用新型对五硫化二磷辊筒制片机采用导热油系统进行冷却,再采用水冷方式对导热油进行换热冷却,避免了冷却水进入五硫化二磷辊筒制片机内,可避免生产设备发生故障后出现重大生产事故的风险。


