授权公布号:CN101792526B
聚合物的干燥方法以及装置
有效
申请
2009-11-24
申请公布
2010-08-04
授权
2012-02-29
预估到期
2029-11-24
| 申请号 | CN200910238293.6 |
| 申请日 | 2009-11-24 |
| 申请公布号 | CN101792526A |
| 申请公布日 | 2010-08-04 |
| 授权公布号 | CN101792526B |
| 授权公告日 | 2012-02-29 |
| 分类号 | C08G65/46 |
| 分类 | 有机高分子化合物;其制备或化学加工;以其为基料的组合物; |
| 申请人名称 | 中国蓝星(集团)股份有限公司 |
| 申请人地址 | 北京市朝阳区北三环东路19号 |
专利法律状态
2012-02-29
授权
状态信息
授权
2010-09-22
实质审查的生效
状态信息
实质审查的生效IPC(主分类):C08G 65/46申请日:20091124
2010-08-04
公布
状态信息
公布
摘要
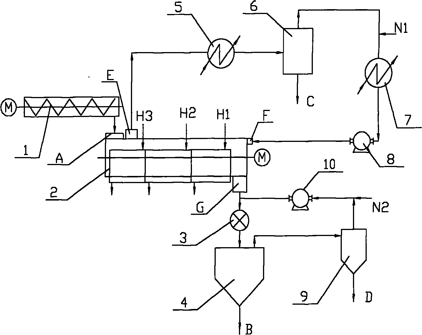
本发明涉及一种聚合物的干燥方法以及装置,用于干燥去除经氧化偶合而得到的聚合物所含的有机溶剂,利用高温循环惰性气体对梯度温度分段加热的所述聚合物进行干燥,并且,利用低压循环惰性气体加速经干燥的聚合物进入料仓。根据本发明的聚合物的干燥方法以及装置,不仅能够避免粉尘爆炸,同时解决聚合物粉体粒子造成架桥而堵塞管道的问题,而且生产成本低,工艺相对简单,设备投资少,易于连续生产。


