授权公布号:CN220541219U
空调系统
有效
申请
2023-06-09
申请公布
1970-01-01
授权
2024-02-27
预估到期
2033-06-09
| 申请号 | CN202321474433.1 |
| 申请日 | 2023-06-09 |
| 授权公布号 | CN220541219U |
| 授权公告日 | 2024-02-27 |
| 分类号 | F24F1/0011;F24F1/0063;F24F13/30;F24F11/84;F24F13/20 |
| 分类 | 供热;炉灶;通风; |
| 申请人名称 | 艾欧史密斯(中国)热水器有限公司 |
| 申请人地址 | 江苏省南京市经济技术开发区尧新大道336号 |
专利法律状态
2024-02-27
授权
状态信息
授权
摘要
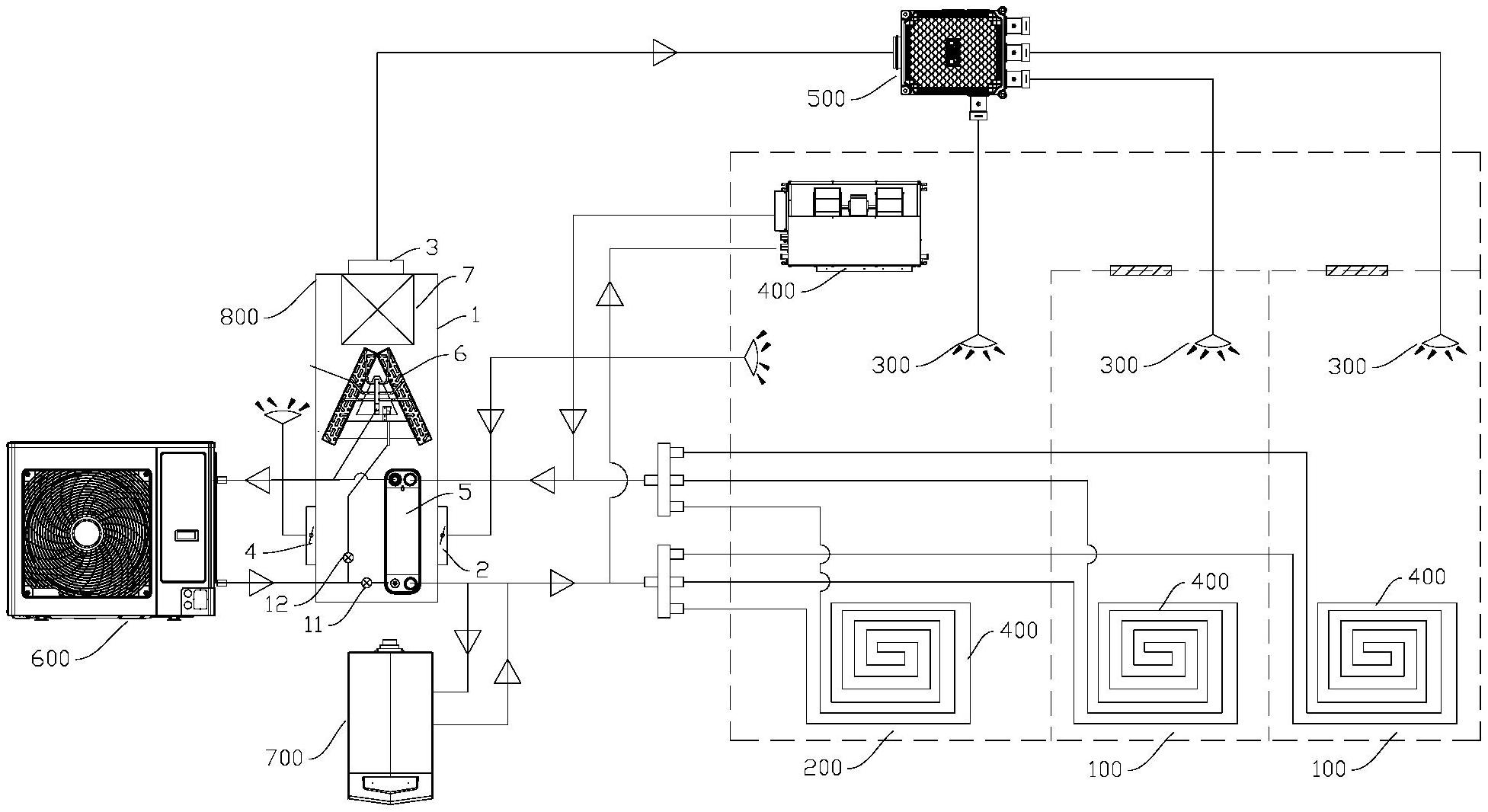
本实用新型公开了一种空调系统,涉及空调技术领域,包括:空气处理装置,包括:回风口、送风口、新风口;第一换热单元,第一换热单元具有第一换热流道,第一换热流道能与新风口和/或回风口流入的、并从送风口流出的气体进行调节;至少一个送风末端,其能与送风口相连通,至少一个送风末端用于对第一空间进行送风;至少一个末端设备,至少一个末端设备用于对第二空间的气体进行处理,回风口与第二空间连通,第一空间与第二空间为不同类型的空间;能量供给装置,用于给第一换热流道和末端设备供给热量和/或冷量。本申请能够利用空调系统中能量供给装置与送风末端配合以及末端设备不同的性能差异从而满足不同类型的第一空间和第二空间的需求差异。


