授权公布号:CN209101652U
具有除霜功能的冷柜制冷系统
有效
申请
2018-08-07
申请公布
1970-01-01
授权
2019-07-12
预估到期
2028-08-07
| 申请号 | CN201821262142.5 |
| 申请日 | 2018-08-07 |
| 授权公布号 | CN209101652U |
| 授权公告日 | 2019-07-12 |
| 分类号 | F25D21/12;F25D19/00 |
| 分类 | 制冷或冷却;加热和制冷的联合系统;热泵系统;冰的制造或储存;气体的液化或固化; |
| 申请人名称 | 浙江华美电器制造有限公司 |
| 申请人地址 | 浙江省湖州市雷甸镇工业园区白云南路1988号 |
专利法律状态
2019-07-12
授权
状态信息
授权
摘要
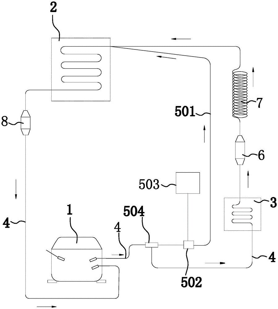
本实用新型提供了一种具有除霜功能的冷柜制冷系统,属于日用冷柜设备制造技术领域。它解决了现有技术设计不合理等问题。本具有除霜功能的冷柜制冷系统包括压缩机、冷凝器和蒸发器,压缩机的进口端与蒸发器的出口端、压缩机的出口端与冷凝器的进口端、冷凝器的出口端和蒸发器的进口端之间通过第一管道连通等。本具有除霜功能的冷柜制冷系统的优点在于:将压缩机排出的一部分高温高压气体通过第二管道流入蒸发器内,从而快速提高冷柜柜体的温度,使柜体内的霜层得以快速化掉,这样免去了为了除霜而需要先断电,再自然融化的方法来解决除霜的问题,实现了能在通电制冷状态下除霜的功能。


