授权公布号:CN113786700B
一种油气回收系统
有效
申请
2021-09-01
申请公布
2021-12-14
授权
2023-12-19
预估到期
2041-09-01
| 申请号 | CN202111019841.3 |
| 申请日 | 2021-09-01 |
| 申请公布号 | CN113786700A |
| 申请公布日 | 2021-12-14 |
| 授权公布号 | CN113786700B |
| 授权公告日 | 2023-12-19 |
| 分类号 | B01D53/00;B01D53/04 |
| 分类 | 一般的物理或化学的方法或装置; |
| 申请人名称 | 广东申菱环境系统股份有限公司 |
| 申请人地址 | 广东省佛山市顺德区陈村镇机械装备园兴隆十路8号 |
专利法律状态
2023-12-19
授权
状态信息
授权
2021-12-31
实质审查的生效
状态信息
实质审查的生效;IPC(主分类):B01D53/00;申请日:20210901
2021-12-14
公布
状态信息
公布
摘要
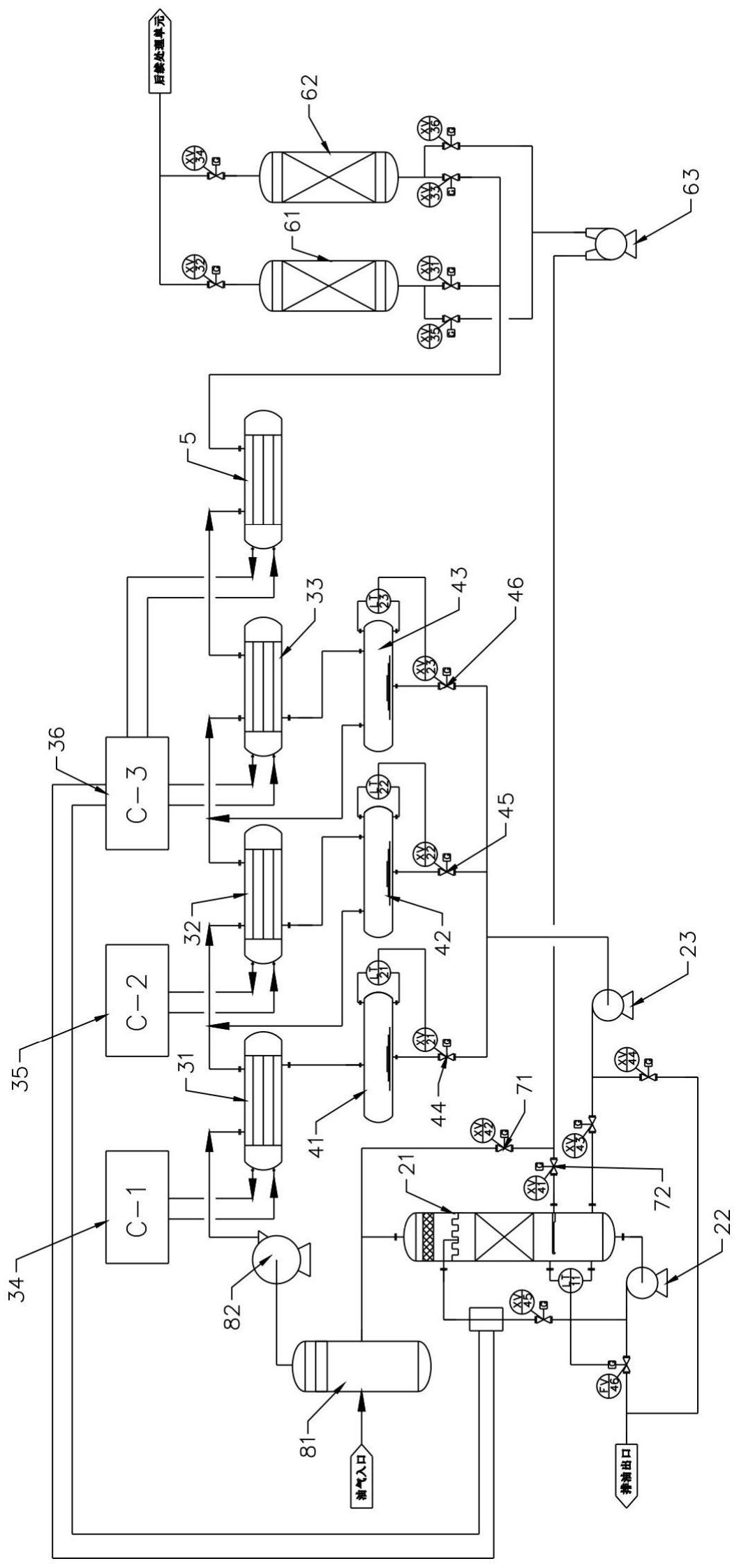
本发明公开了一种油气回收系统,包括控制装置、吸收单元、冷凝单元、储液单元、尾气回热器、吸附单元和开关阀组,所述冷凝单元的输入端分别与油气输入口以及吸收单元的输出端连接,冷凝单元的输出端分别与储液单元的输入端以及尾气回热器的输入端连接;所述尾气回热器的输出端与吸附单元的输入端连接,所述储液单元的输出端与吸收单元的输入端连接,所述吸附单元的输出端通过开关阀组分别与冷凝单元的输入端以及吸收单元的输入端连接;本申请公开的油气回收系统,吸收单元采用储液单元所回收的冷态回收油对吸附单元输出的脱附气进行吸收,可提高脱附气的回收效率,经吸收单元吸收后,进入冷凝单元的脱附气的浓度稳定,降低了对冷凝负荷的影响。


