授权公布号:CN216953328U
一种数据中心用蒸发冷却/冷凝空调系统
有效
申请
2021-12-24
申请公布
1970-01-01
授权
2022-07-12
预估到期
2031-12-24
| 申请号 | CN202123298212.7 |
| 申请日 | 2021-12-24 |
| 授权公布号 | CN216953328U |
| 授权公告日 | 2022-07-12 |
| 分类号 | F24F5/00;F24F13/00;F25B41/40;F25B41/34;F25B41/20;F25B43/00;H05K7/20 |
| 分类 | 供热;炉灶;通风; |
| 申请人名称 | 克莱门特捷联制冷设备(上海)有限公司 |
| 申请人地址 | 上海市奉贤区星火开发区白云路88号、85号7号厂房 |
专利法律状态
2022-07-12
授权
状态信息
授权
摘要
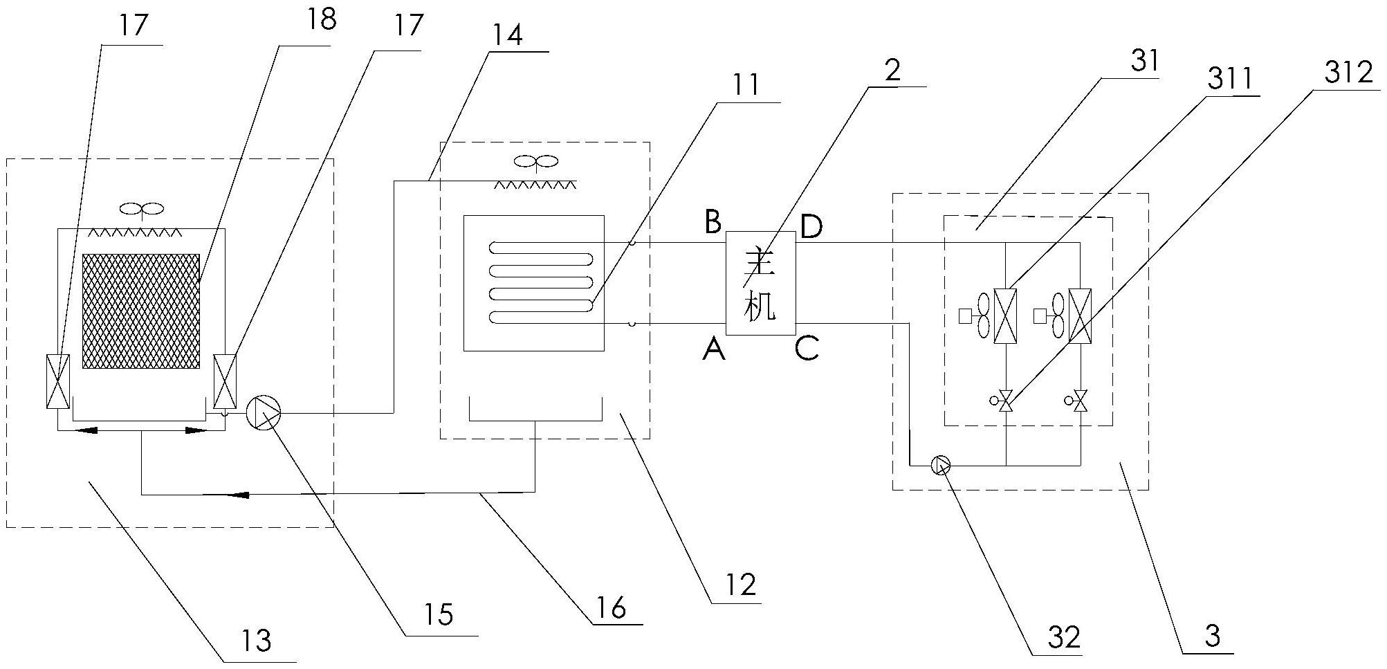
本实用新型公开了一种数据中心用蒸发冷却/冷凝空调系统,包括一间接蒸发冷却单元,所述间接蒸发冷却单元包括冷凝器,所述冷凝器上设置有流体进口和流体出口;一与所述冷凝器连接的主机单元,所述主机单元包括依次连接的视液镜、过滤器、节流装置、水侧蒸发器和压缩机,所述视液镜与所述流体出口连接,所述压缩机与所述流体进口连接;以及一与所述水侧蒸发器连接的末端单元,所述末端单元包括末端蒸发器模块和第一水泵,所述末端蒸发器模块、所述第一水泵和所述水侧蒸发器构成闭环连接。外界环境通过蒸发冷却单元中的冷凝器对主机单元中循环的制冷剂进行冷却或冷凝,对其进行降温,在对机房主机进行良好散热的基础上,还能降低其能耗。


