授权公布号:CN217442058U
一种用于数据中心机房的双回路冷风机组
有效
申请
2021-12-24
申请公布
1970-01-01
授权
2022-09-16
预估到期
2031-12-24
| 申请号 | CN202123285344.6 |
| 申请日 | 2021-12-24 |
| 授权公布号 | CN217442058U |
| 授权公告日 | 2022-09-16 |
| 分类号 | F25D17/06;F25B41/40;F25B41/20;F25B43/00;H05K7/20 |
| 分类 | 制冷或冷却;加热和制冷的联合系统;热泵系统;冰的制造或储存;气体的液化或固化; |
| 申请人名称 | 克莱门特捷联制冷设备(上海)有限公司 |
| 申请人地址 | 上海市奉贤区星火开发区白云路88号、85号7号厂房 |
专利法律状态
2022-09-16
授权
状态信息
授权
摘要
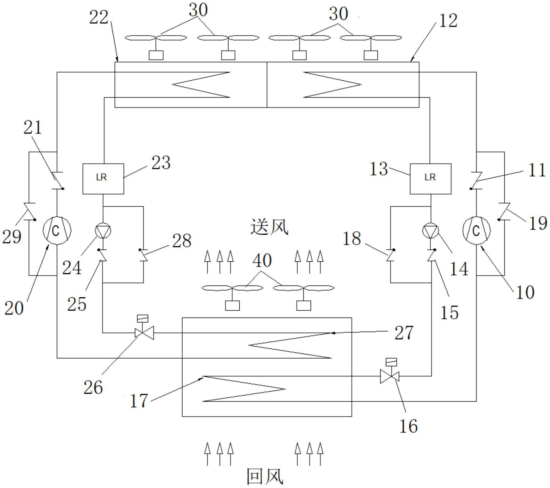
本实用新型公开了一种用于数据中心机房的双回路冷风机组,包括第一冷媒回路和第二冷媒回路。第一冷媒回路包括第一压缩机、第一冷凝器、第一蒸发器和第一节流阀;第二冷媒回路包括第二压缩机、第二冷凝器、第二蒸发器和第二节流阀;第一冷凝器和第二冷凝器并排设置并各自用一组冷凝器送风机;第一蒸发器和第二蒸发器并列设置并共用一组蒸发器送风机,且第一蒸发器设在一组蒸发器送风机的回风侧。本实用新型的双回路冷风机组在压缩机制冷模式、混合制冷模式以及全自然冷却模式的运行能效较常规的单回路空调系统,获得了极大的提升。


