授权公布号:CN218713531U
一种罐式无负压给水设备
有效
申请
2022-10-25
申请公布
1970-01-01
授权
2023-03-24
预估到期
2032-10-25
| 申请号 | CN202222810198.2 |
| 申请日 | 2022-10-25 |
| 授权公布号 | CN218713531U |
| 授权公告日 | 2023-03-24 |
| 分类号 | E03B7/07;E03B7/09;E03B11/06;E03B11/16 |
| 分类 | 给水;排水; |
| 申请人名称 | 赛莱默(中国)有限公司 |
| 申请人地址 | 瑞士沙夫豪森市布莱谢广场6,8200号 |
专利法律状态
2023-03-24
授权
状态信息
授权
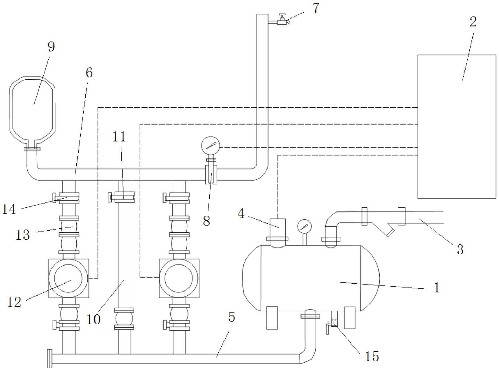
摘要
本实用新型公开了一种罐式无负压给水设备,包括:罐式调节器、至少两组加压机组和中控端。本设备可设置多组加压机组,从而使经由加压机组加压后的液体能够在用水管道处形成串联加压的效果,当市政管网停水的的时候,随着罐式调节器内的液面下降,加压机组停止,用户端停水,当供水恢复的时候,罐式调节器内的液面上升,加压机组恢复,用户端恢复供水。从而实现断水停机的功能,消压装置还可以避免罐式调节器内出现负压或高压,从而增加罐式调节器的使用寿命。


