授权公布号:CN214611731U
一种防堵塞的污水处理臭氧发生器
有效
申请
2020-11-17
申请公布
1970-01-01
授权
2021-11-05
预估到期
2030-11-17
| 申请号 | CN202022658155.8 |
| 申请日 | 2020-11-17 |
| 授权公布号 | CN214611731U |
| 授权公告日 | 2021-11-05 |
| 分类号 | C02F1/78;B01D46/10;B01D46/00;C01B13/10 |
| 分类 | 水、废水、污水或污泥的处理; |
| 申请人名称 | 上海康特环保科技发展有限公司 |
| 申请人地址 | 上海市松江区茸华路629号8幢3层313室 |
专利法律状态
2021-11-05
授权
状态信息
授权
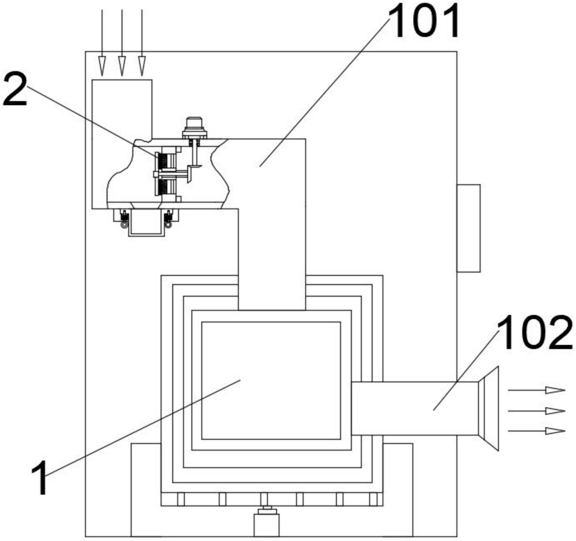
摘要
本实用新型公开了一种防堵塞的污水处理臭氧发生器,包括臭氧发生器本体,进气管道的管腔中加装有呈竖直状态设置的杂质过滤网,旋转转轴的右端端部通过轴承座转动安装在五星支撑架上,在处在上方的毛刷刮擦臂的右臂面上和处在下方的毛刷刮擦臂的右臂面上均分别设置有若干刷毛,若干刷毛紧贴杂质过滤网的表面设置,动力齿轮既与上半部分齿牙锥齿轮相传动又与下半部分齿牙锥齿轮相传动,杂质过滤网的左侧、对应进气管道的管体底壁面上开设有落尘通孔,在落尘通孔的正下方以可抽取形式配置有集尘盒。本实用新型解决了现有技术存在的外界环境中漂浮的大量粉尘杂质容易进入臭氧发生器中而对机器内部产生伤害的弊端。


