授权公布号:CN219507718U
一种管网循环系统
有效
申请
2022-11-17
申请公布
1970-01-01
授权
2023-08-11
预估到期
2032-11-17
| 申请号 | CN202223087523.3 |
| 申请日 | 2022-11-17 |
| 授权公布号 | CN219507718U |
| 授权公告日 | 2023-08-11 |
| 分类号 | C02F1/469;C02F1/42 |
| 分类 | 水、废水、污水或污泥的处理; |
| 申请人名称 | 深圳安吉尔饮水产业集团有限公司 |
| 申请人地址 | 广东省深圳市光明区凤凰街道塘家社区汇业路13号401 |
专利法律状态
2023-08-11
授权
状态信息
授权
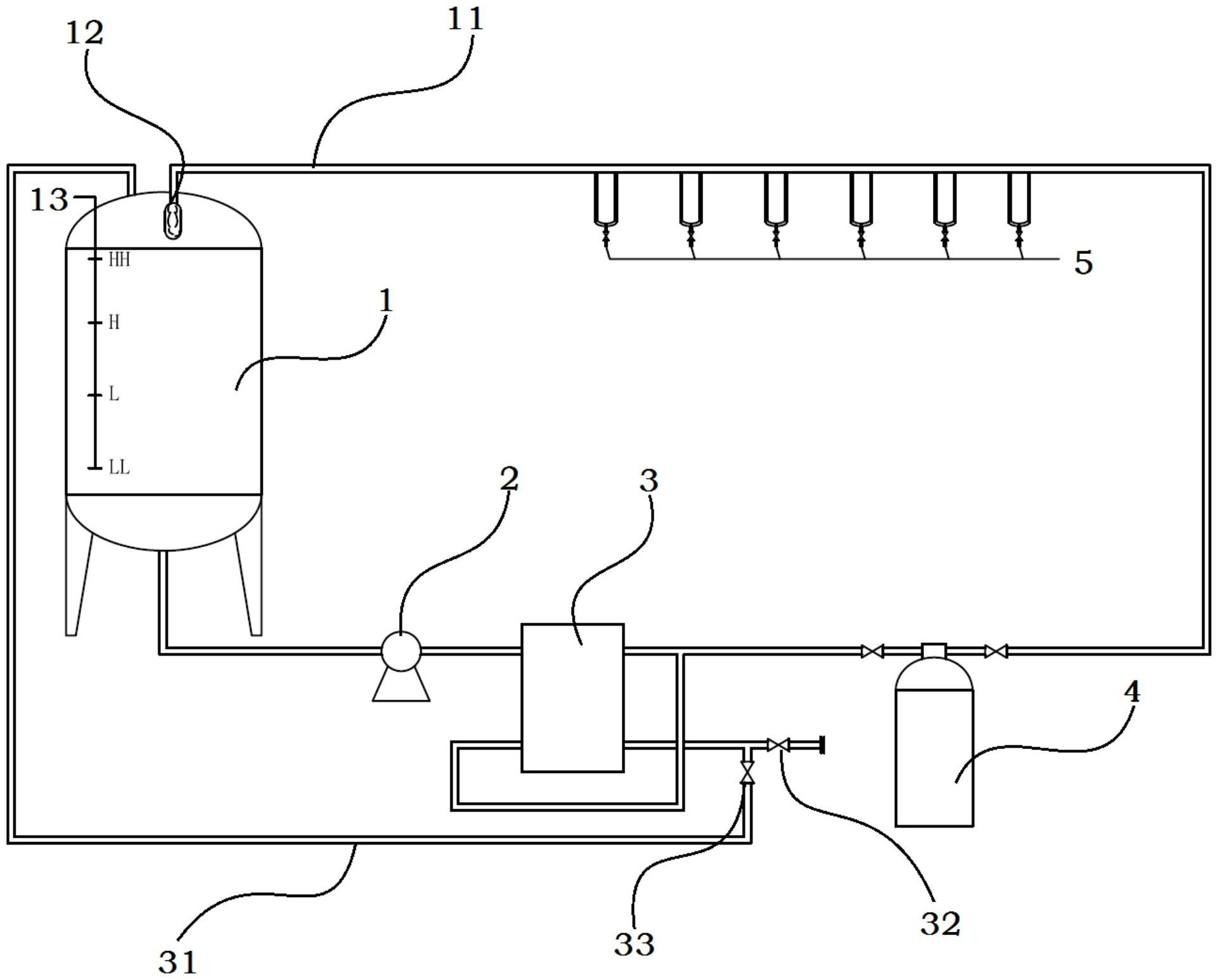
摘要
一种管网循环系统,该管网循环系统括储水罐、供水泵、EDI模块、抛光混床、用水点,储水罐通过供水泵依次为EDI模块和抛光混床供水,而EDI模块通过一条EDI浓水回流管路回流至储水罐,通过抛光混床的水供应给用水点,通过用水点经过回流管路回流至储水罐。本实用新型所涉及管网循环系统,集成了把EDI系统和抛光混床、用水点形成一个抛光循环区域系统,以抛光混床为核心,其中装填不可再生的抛光树脂,对EDI系统产水中的低浓度TOC、二氧化硅、弱酸性离子进一步吸附,出水最终达到符合标准的水质;该管网循环系统处于不间断循环状态,有效的控制系统微生物的滋生,稳定地达到TOC、二氧化硅等指标。


