授权公布号:CN219033371U
水供给装置
有效
申请
2023-01-09
申请公布
1970-01-01
授权
2023-05-16
预估到期
2033-01-09
| 申请号 | CN202320064415.X |
| 申请日 | 2023-01-09 |
| 授权公布号 | CN219033371U |
| 授权公告日 | 2023-05-16 |
| 分类号 | E03B1/04;E03B5/02;E03B7/04;E03B7/07;E03B7/09;E03B11/06;E03B11/08 |
| 分类 | 给水;排水; |
| 申请人名称 | 艾欧史密斯(中国)环境电器有限公司 |
| 申请人地址 | 江苏省南京市溧水经济开发区溧星路66号 |
专利法律状态
2023-05-16
授权
状态信息
授权
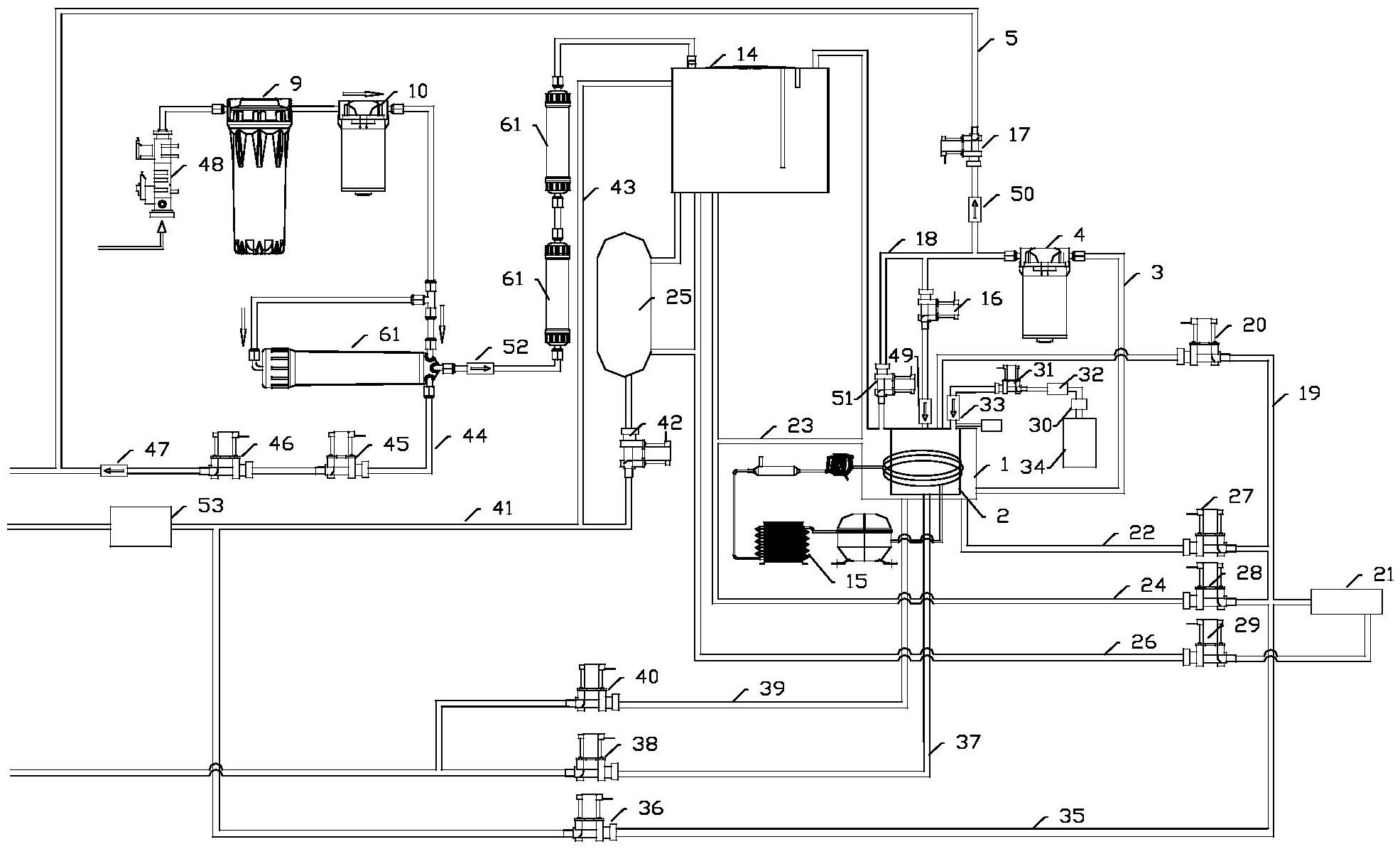
摘要
本实用新型公开了一种水供给装置,其涉及水供应技术领域,水供给装置包括:第一储水单元和功能水生成单元,功能水生成单元能通过第一水路与第一储水单元连通;设置在第一水路上的第一增压装置,第一增压装置至少用于从第一储水单元向功能水生成单元供水;水供给装置还包括:能与第一增压装置的出口相连通的排水水路;和/或,第一过滤件和第一连接水路,第一过滤件的出口能与第一储水单元相连通,第一增压装置的出口能通过第一连接水路与第一过滤件的进口相连通;和/或,设置在第一水路上的第二过滤件。本申请能够解决久置在增压装置中品质受到影响的存水会进一步影响到功能水生成单元的问题。


