授权公布号:CN216764603U
饮水系统
有效
申请
2022-02-18
申请公布
1970-01-01
授权
2022-06-17
预估到期
2032-02-18
| 申请号 | CN202220334049.0 |
| 申请日 | 2022-02-18 |
| 授权公布号 | CN216764603U |
| 授权公告日 | 2022-06-17 |
| 分类号 | C02F9/10 |
| 分类 | 水、废水、污水或污泥的处理; |
| 申请人名称 | 艾欧史密斯(中国)环境电器有限公司 |
| 申请人地址 | 江苏省南京市溧水经济开发区溧星路66号 |
专利法律状态
2022-06-17
授权
状态信息
授权
摘要
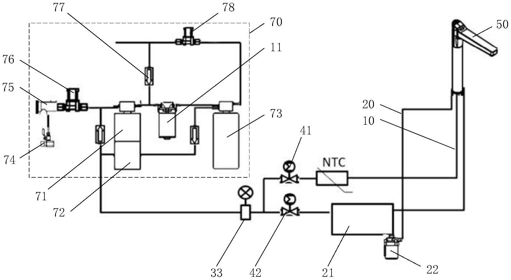
本实用新型提供了一种饮水系统,该饮水系统包括:出水端、冷水管路和热水管路,所述冷水管路与所述出水端连接,所述热水管路与所述出水端连接;所述冷水管路连接有第一水泵,所述第一水泵能调节所述冷水管路中冷水的流量。通过本实用新型,实现对混合后的温水的温度实现比较准确的控制。


