授权公布号:CN220206101U
分户式空气源热泵耦合地源热泵供冷暖系统
有效
申请
2023-03-03
申请公布
1970-01-01
授权
2023-12-19
预估到期
2033-03-03
| 申请号 | CN202320383230.5 |
| 申请日 | 2023-03-03 |
| 授权公布号 | CN220206101U |
| 授权公告日 | 2023-12-19 |
| 分类号 | F25B30/06;F24F5/00;F24D3/18 |
| 分类 | 制冷或冷却;加热和制冷的联合系统;热泵系统;冰的制造或储存;气体的液化或固化; |
| 申请人名称 | 天普新能源科技有限公司 |
| 申请人地址 | 北京市大兴区芦城工业区创业路1号 |
专利法律状态
2023-12-19
授权
状态信息
授权
摘要
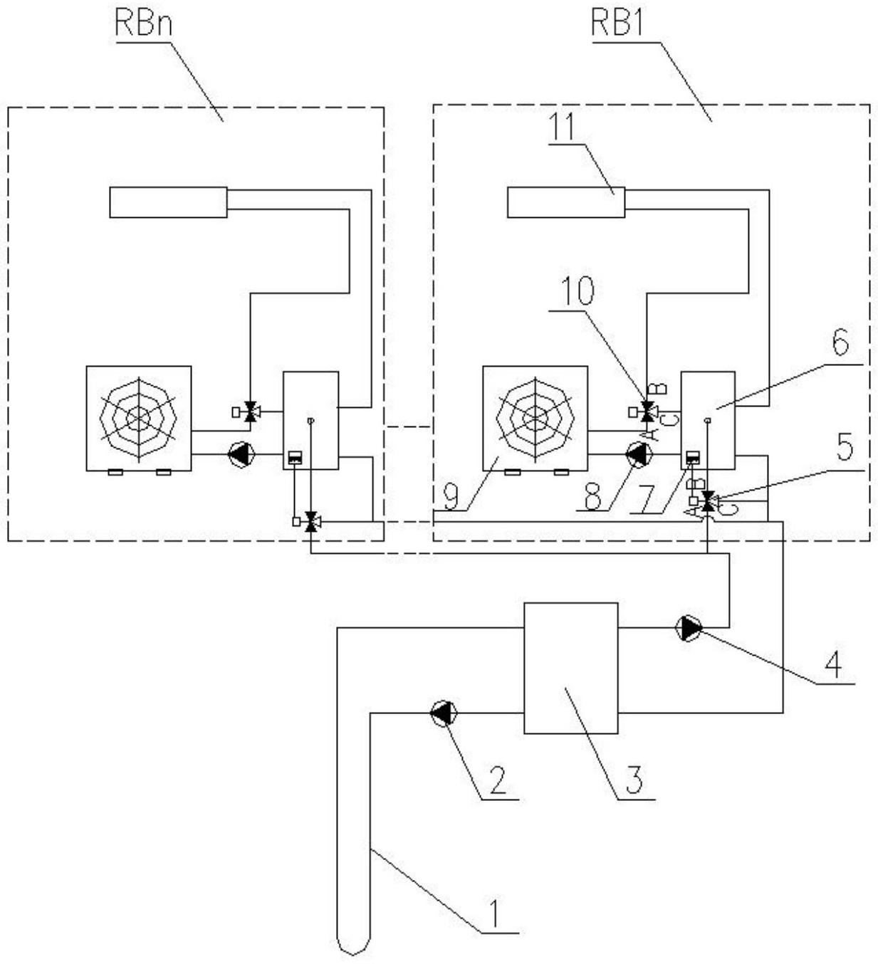
本实用新型提出一种分户式空气源热泵耦合地源热泵供冷暖系统,包括:地埋管,埋设在地下,用于吸收或释放热能;地源热泵机组,连接地源侧的供水管和回水管及用户侧的供水管和回水管;缓冲水箱,通过管路连通于所述地源热泵机组的用户侧供水管路和回水管路;空气源热泵,通过第三循环泵和第二三通换向阀连通于所述缓冲水箱;风机盘管,通过所述缓冲水箱、第三循环泵连通于所述空气源热泵。所述分户式空气源热泵耦合地源热泵供冷暖系统能够缓解低温失衡的问题,提高设备了节能效果,并可避免空气源热泵冬季运行化霜时段室温下降。


