授权公布号:CN209484886U
一种低环境温度空气源热泵装置
有效
申请
2018-12-28
申请公布
1970-01-01
授权
2019-10-11
预估到期
2028-12-28
| 申请号 | CN201822272260.0 |
| 申请日 | 2018-12-28 |
| 授权公布号 | CN209484886U |
| 授权公告日 | 2019-10-11 |
| 分类号 | F25B30/06;F25B41/04;F25B41/06;F25B47/00 |
| 分类 | 制冷或冷却;加热和制冷的联合系统;热泵系统;冰的制造或储存;气体的液化或固化; |
| 申请人名称 | 佛山聚阳新能源有限公司 |
| 申请人地址 | 广东省佛山市南海区里水镇麻奢新星工业区公路北16号 |
专利法律状态
2019-10-11
授权
状态信息
授权
摘要
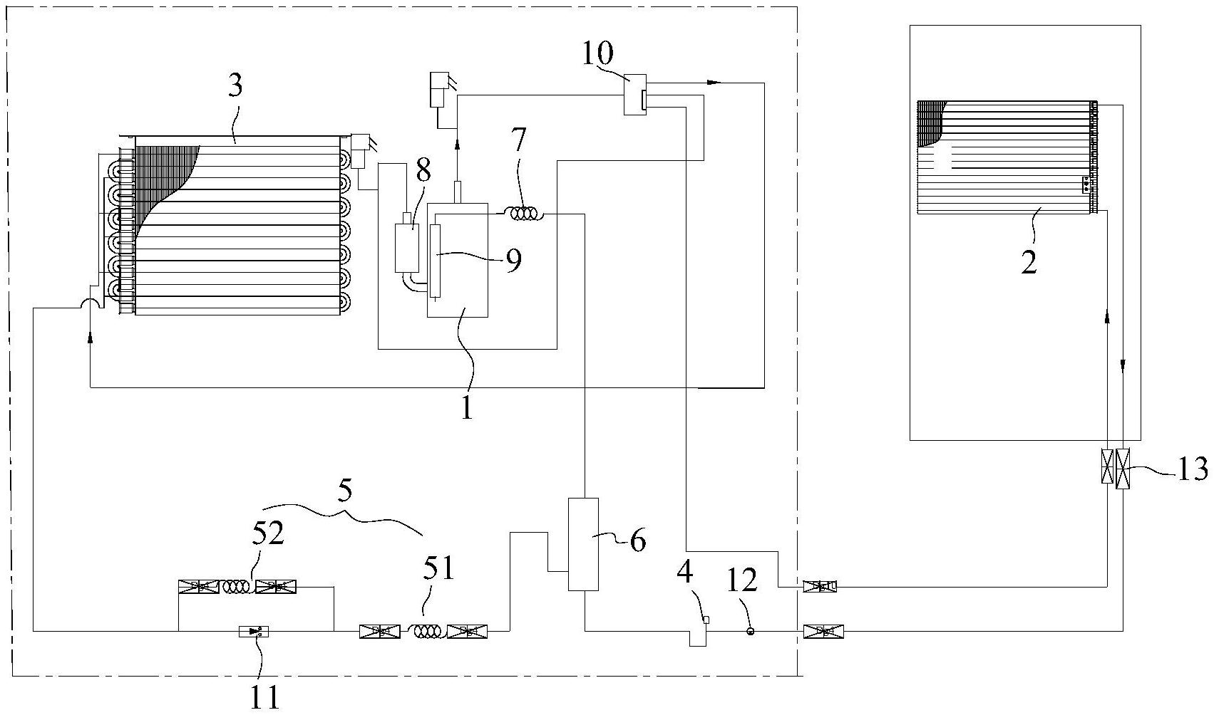
本实用新型公开了一种低环境温度空气源热泵装置,用于热泵装置领域,包括压缩机、第一换热器、回路节流装置和第二换热器,压缩机、第一换热器、回路节流装置和第二换热器通过冷媒管线连接形成循环回路,回路节流装置包括第一节流装置和第二节流装置,循环回路于第一节流装置和第二节流装置之间设有闪蒸器,闪蒸器的顶部出口通过增焓支路连接至压缩机,增焓支路上设有增焓节流装置。循环回路于第一节流装置和第二节流装置之间设有闪蒸器,闪蒸器通过增焓支路连接至压缩机,即通过闪蒸器实现增焓补气功能,解决在更低温度的环境下无法实现室内供暖的问题,使用范围更广。


