授权公布号:CN218418252U
生鲜奶分离制备装置
有效
申请
2022-10-31
申请公布
1970-01-01
授权
2023-02-03
预估到期
2032-10-31
| 申请号 | CN202222883411.2 |
| 申请日 | 2022-10-31 |
| 授权公布号 | CN218418252U |
| 授权公告日 | 2023-02-03 |
| 分类号 | A23C3/03;A23C9/14 |
| 分类 | 其他类不包含的食品或食料;及其处理; |
| 申请人名称 | 重庆市天友乳业股份有限公司 |
| 申请人地址 | 重庆市渝北区金石大道99号 |
专利法律状态
2023-02-03
授权
状态信息
授权
摘要
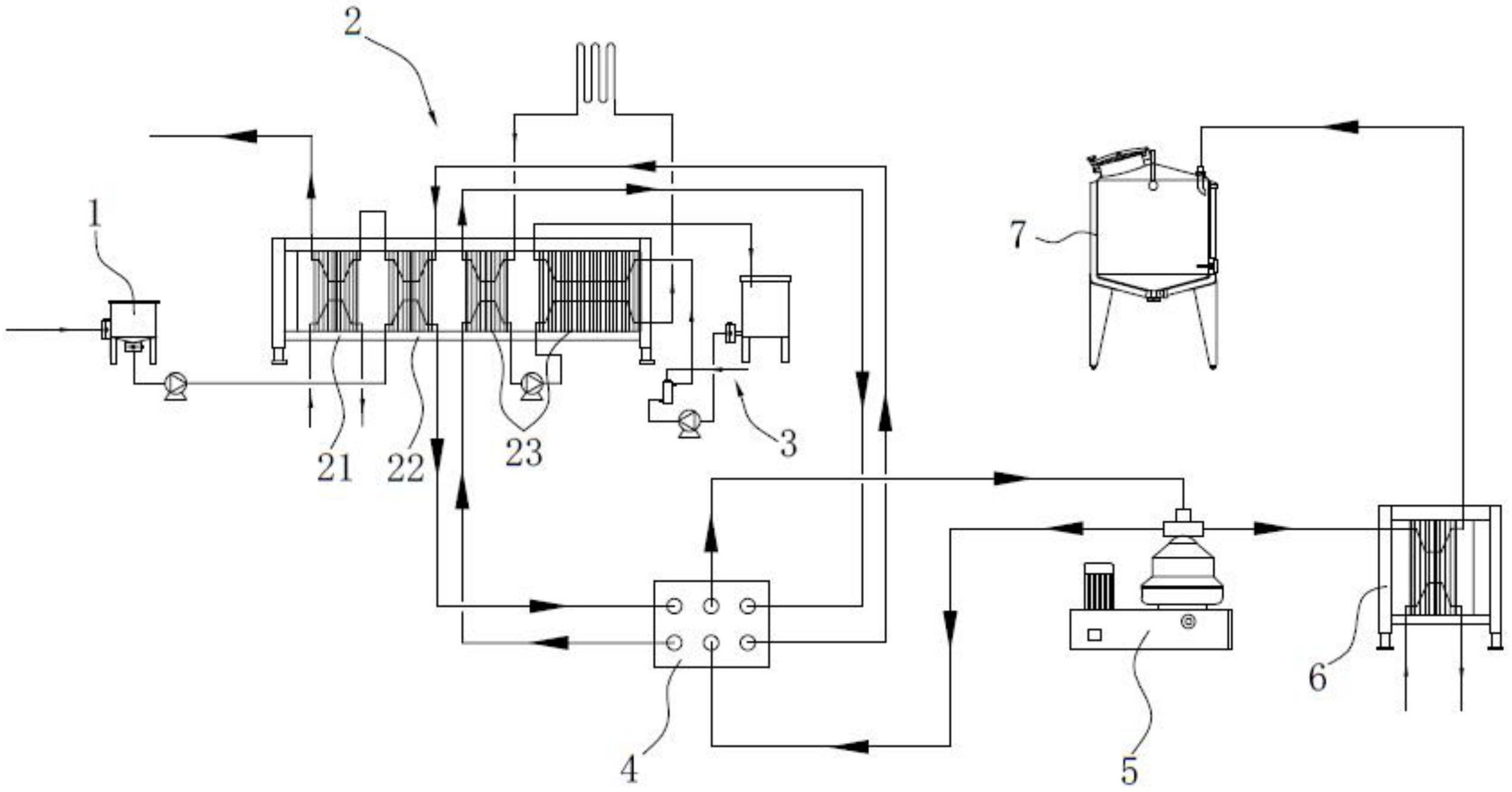
本申请涉及一种生鲜奶分离制备装置,涉及鲜奶加工技术领域,其包括杀菌机和乳脂分离机,杀菌机包括冷却单元、预热单元和杀菌单元,杀菌单元连接有蒸汽加热装置,杀菌机和乳脂分离机之间设有管道分配盘,管道分配盘具有至少六个管道接口,其中,一个管道接口连接预热单元生奶侧出口,一个管道接口连接杀菌单元生奶侧入口,一个管道接口连接杀菌单元熟奶侧出口,一个管道接口连接乳脂分离机入口,一个管道接口连接乳脂分离机脱脂奶出口,一个管道接口连接预热单元熟奶侧入口或冷却单元。本申请具有能够根据工艺流程实现杀菌后分离与杀菌前分离的切换的效果。


