授权公布号:CN209073400U
鲜茶制取高茶黄素速溶茶粉的生产线
有效
申请
2018-07-02
申请公布
1970-01-01
授权
2019-07-09
预估到期
2028-07-02
| 申请号 | CN201821031971.2 |
| 申请日 | 2018-07-02 |
| 授权公布号 | CN209073400U |
| 授权公告日 | 2019-07-09 |
| 分类号 | A23F3/16 |
| 分类 | 其他类不包含的食品或食料;及其处理; |
| 申请人名称 | 浙江茗皇天然食品开发股份有限公司 |
| 申请人地址 | 浙江省衢州市龙游县小南海镇光明路36号 |
专利法律状态
2019-07-09
授权
状态信息
授权
摘要
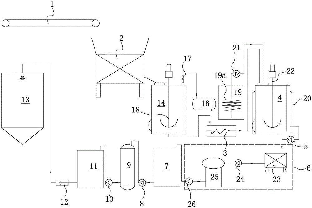
本实用新型提供了一种鲜茶制取高茶黄素速溶茶粉的生产线,属于速溶茶生产技术领域。它包括用于输送鲜茶叶的输送带,所述的输送带连接粉碎机,粉碎机连接螺杆泵,螺杆泵连接发酵罐,发酵罐通过一号泵连接固液分离机构,固液分离机构连接缓冲罐,缓冲罐通过二号泵连接浓缩器,浓缩器通过三号泵连接浓缩液储罐,浓缩液储罐通过柱塞泵连接喷雾干燥塔。本实用新型可以直接用鲜茶叶制作高茶黄素含量的速溶茶粉,产品品质好,茶黄素含量高,生产成本低。


