授权公布号:CN209073401U
鲜茶酶解制取绿茶浓缩液的生产线
有效
申请
2018-07-02
申请公布
1970-01-01
授权
2019-07-09
预估到期
2028-07-02
| 申请号 | CN201821035755.5 |
| 申请日 | 2018-07-02 |
| 授权公布号 | CN209073401U |
| 授权公告日 | 2019-07-09 |
| 分类号 | A23F3/16;A23F3/22 |
| 分类 | 其他类不包含的食品或食料;及其处理; |
| 申请人名称 | 浙江茗皇天然食品开发股份有限公司 |
| 申请人地址 | 浙江省衢州市龙游县小南海镇光明路36号 |
专利法律状态
2019-07-09
授权
状态信息
授权
摘要
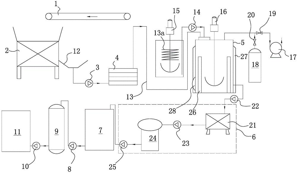
本实用新型提供了一种鲜茶酶解制取绿茶浓缩液的生产线,属于速溶茶生产技术领域。它包括用于输送鲜茶叶的输送带,所述的输送带连接粉碎机,粉碎机连接一号泵,一号泵连接UHT杀菌器,UHT杀菌器连接酶解罐,酶解罐通过二号泵连接固液分离机构,固液分离机构连接缓冲罐,缓冲罐通过三号泵连接真空浓缩器,真空浓缩器通过四号泵连接灌装机。本实用新型可以直接用鲜茶叶制作绿茶浓缩液,产品口感好,风味好,生产成本低。


