授权公布号:CN213312027U
一种用于全套生产线的臭氧杀毒装置
有效
申请
2020-09-03
申请公布
1970-01-01
授权
2021-06-01
预估到期
2030-09-03
| 申请号 | CN202021900272.4 |
| 申请日 | 2020-09-03 |
| 授权公布号 | CN213312027U |
| 授权公告日 | 2021-06-01 |
| 分类号 | A61L2/26;A61L101/10N;A61L2/20 |
| 分类 | 医学或兽医学;卫生学; |
| 申请人名称 | 揭阳市港荣食品发展有限公司 |
| 申请人地址 | 广东省揭阳市揭丰公路锡场工业区 |
专利法律状态
2021-06-01
授权
状态信息
授权
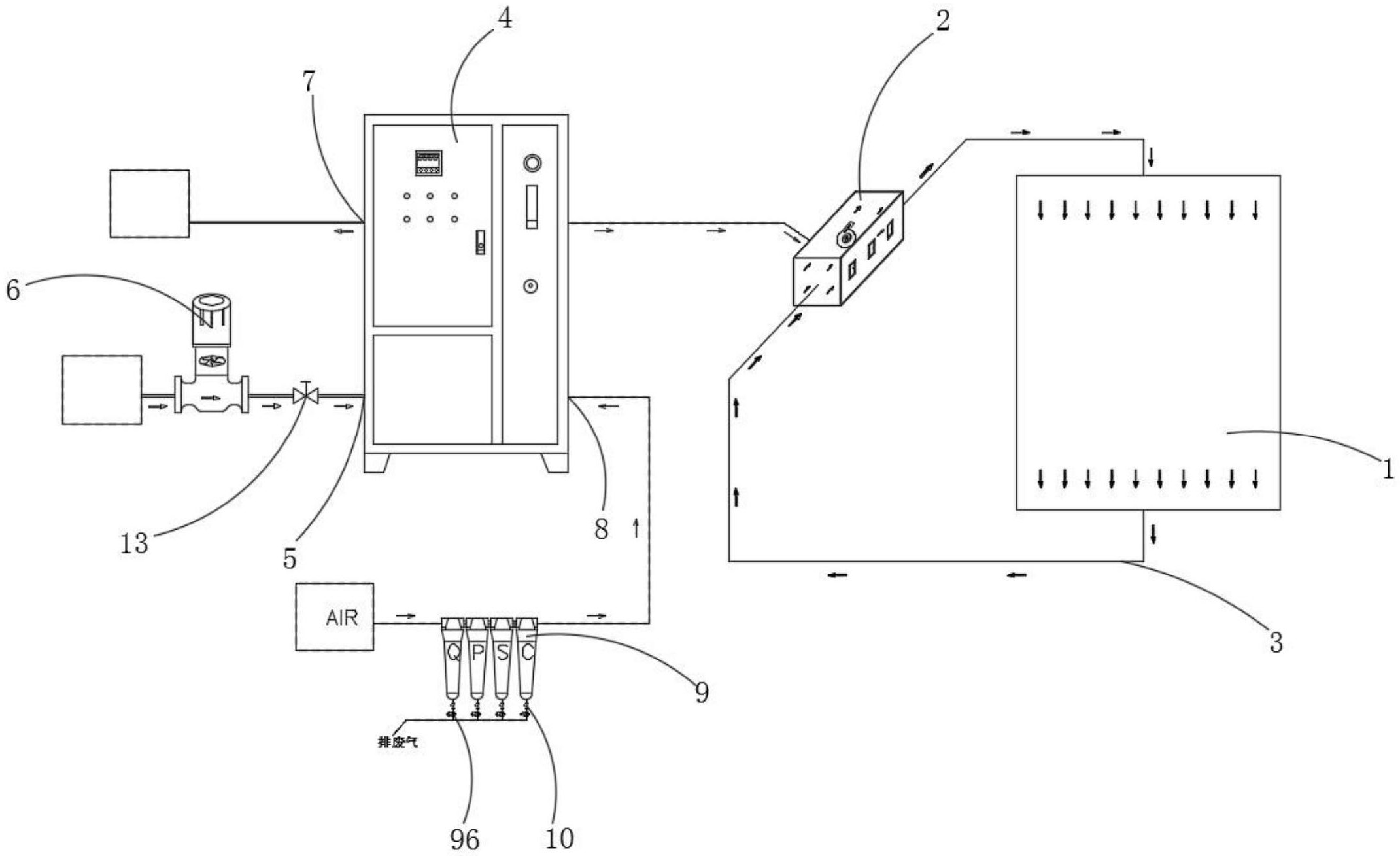
摘要
本实用新型公开了蛋糕加工技术领域的一种用于全套生产线的臭氧杀毒装置,包括车间,所述车间的一侧设置有中央空调风箱,所述车间的进气端、出气端均通过风管与中央空调风箱的进气端、出气端相连通,所述中央空调风箱的一侧设置有臭氧发生器,所述臭氧发生器的出气口通过连接管与中央空调风箱相连通,所述臭氧发生器一侧的底部开设有进水口,所述臭氧发生器的一侧设置有增压水泵;本实用新型,通过臭氧发生器来对车间进行灭菌,通过中央空调风箱将产生的臭氧送到车间,再由风管回到中央空调风箱中不断循环,从而使车间以及送风管,回风管里的臭氧浓度达到一定量并保持一定时间,达到车间灭菌的效果,相对比现有技术灭菌消毒效果更好。


