授权公布号:CN203554276U
正弦波车载逆变器的输出滤波电路及正弦波车载逆变器
失效
申请
2013-11-08
申请公布
1970-01-01
授权
2014-04-16
预估到期
2023-11-08
| 申请号 | CN201320708531.7 |
| 申请日 | 2013-11-08 |
| 授权公布号 | CN203554276U |
| 授权公告日 | 2014-04-16 |
| 分类号 | H02M1/12;H02M1/44;H02M7/5387 |
| 分类 | 发电、变电或配电; |
| 申请人名称 | 多美达(深圳)电器有限公司 |
| 申请人地址 | 广东省深圳市龙岗区平湖街道平湖社区芳坑路39号 |
专利法律状态
2023-11-24
专利权的终止
状态信息
专利权有效期届满;IPC(主分类):H02M1/12;专利号:ZL2013207085317;申请日:20131108;授权公告日:20140416;终止日期:
2019-04-12
专利权人的姓名或者名称、地址的变更
状态信息
专利权人的姓名或者名称、地址的变更;IPC(主分类):H02M1/12;变更事项:专利权人;变更前:美固电子(深圳)有限公司;变更后:多美达(深圳)电器有限公司;变更事项:地址;变更前:518033 广东省深圳市福田区福华一路卓越大厦1D楼1402.1404室;变更后:518111 广东省深圳市龙岗区平湖街道平湖社区芳坑路39号
2014-04-16
授权
状态信息
授权
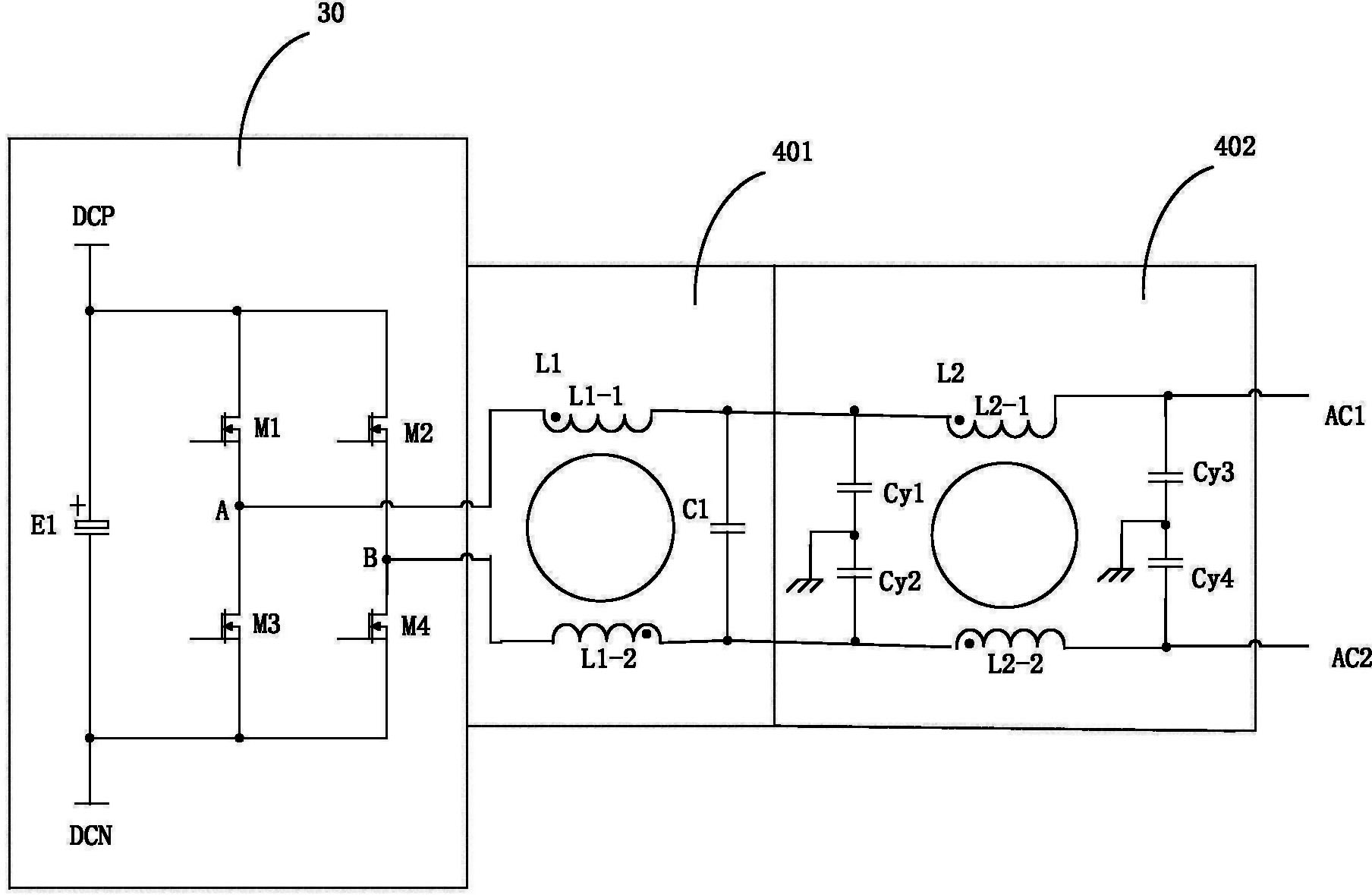
摘要
本实用新型公开了一种正弦波车载逆变器的输出滤波电路及正弦波车载逆变器,包括第一级滤波电路和第二级滤波电路,第一级滤波电路包括第一电感以及滤波电容,第一电感为差模电感,包括第一线圈和第二线圈。第二级滤波电路包括第一Y电容和第二Y电容。实施本实用新型的有益效果是,因逆变电路的两个输出端分别经过第一电感的线圈滤波,可以避免产生较大的输出漏电流,而且第一级滤波电路输出可以接着连接Y电容进行EMI滤波,将逆变输出正弦波滤波和抑制电磁干扰滤波两者紧密结合,电路结构紧凑,使用元件数量较少,从而提高产品的电磁兼容性能并降低产品成本。


