授权公布号:CN218940766U
核级不间断电源及电源系统
有效
申请
2022-12-12
申请公布
1970-01-01
授权
2023-04-28
预估到期
2032-12-12
| 申请号 | CN202223342509.3 |
| 申请日 | 2022-12-12 |
| 授权公布号 | CN218940766U |
| 授权公告日 | 2023-04-28 |
| 分类号 | H02J9/06;H02M5/00;H02M5/12 |
| 分类 | 发电、变电或配电; |
| 申请人名称 | 科华数据股份有限公司 |
| 申请人地址 | 福建省厦门市火炬高新区火炬园马垄路457号 |
专利法律状态
2023-04-28
授权
状态信息
授权
摘要
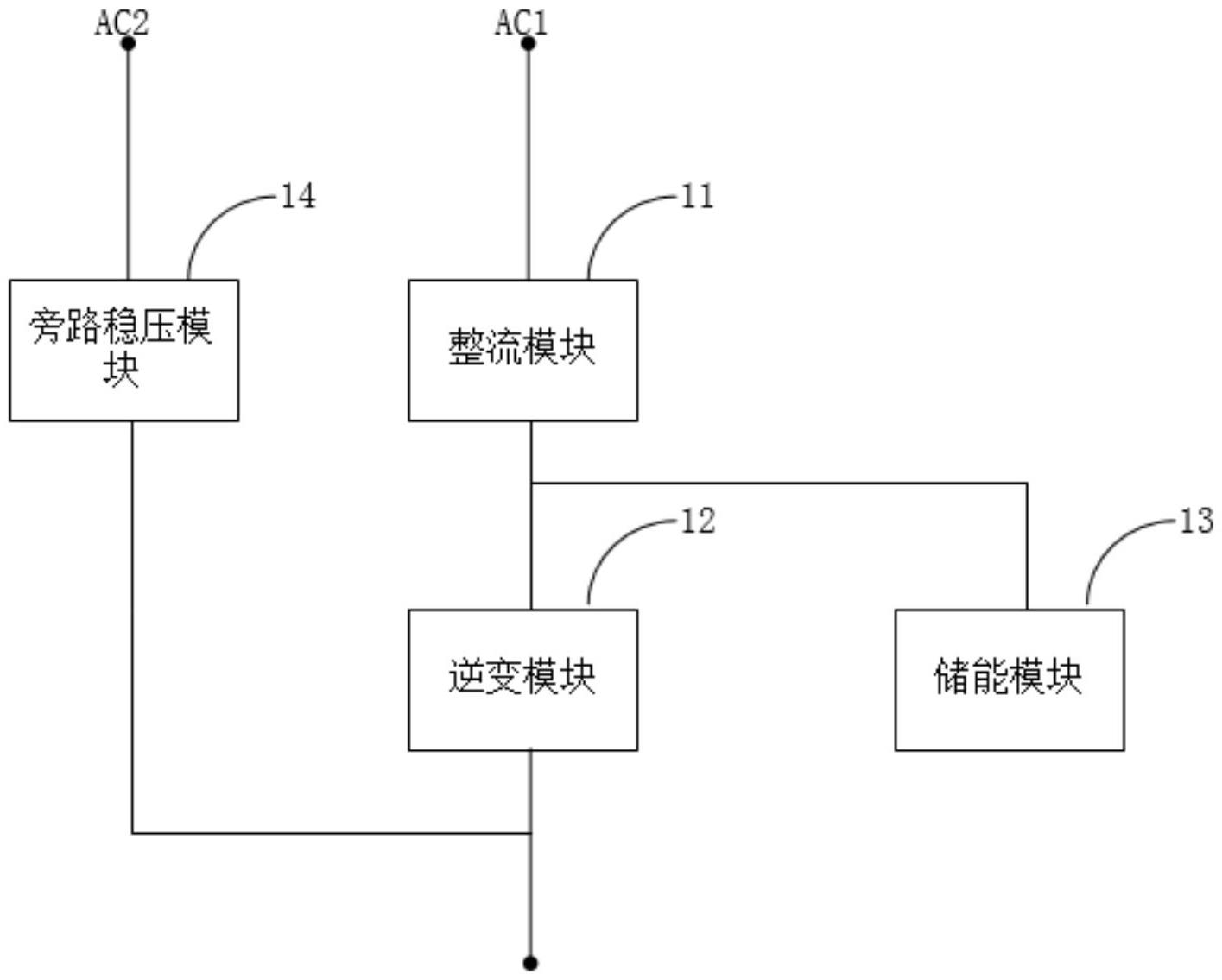
本实用新型涉及电源技术领域,提供了一种核级不间断电源及电源系统。上述核级不间断电源包括:整流模块、逆变模块、储能模块及旁路稳压模块;整流模块的输入端用于与第一交流电源连接,整流模块的输出端分别与逆变模块的输入端及储能模块的连接;逆变模块的输出端用于与负载连接;旁路稳压模块的输入端用于与第二交流电源连接,旁路稳压模块的输出端与逆变模块的输出端连接。本实用新型在旁路设置旁路稳压模块,在保证供电可靠性的同时,有效提高了电能的质量。


