授权公布号:CN214028277U
一种能削峰填谷的电动汽车充电系统
有效
申请
2020-11-25
申请公布
1970-01-01
授权
2021-08-24
预估到期
2030-11-25
| 申请号 | CN202022763337.1 |
| 申请日 | 2020-11-25 |
| 授权公布号 | CN214028277U |
| 授权公告日 | 2021-08-24 |
| 分类号 | B60L53/63;B60L53/20;H02J3/32;B60L53/16 |
| 分类 | 一般车辆; |
| 申请人名称 | 湖北追日电气股份有限公司 |
| 申请人地址 | 湖北省襄阳市高新技术开发区团山镇关羽路59号 |
专利法律状态
2023-05-26
专利权人的姓名或者名称、地址的变更
状态信息
专利权人的姓名或者名称、地址的变更;IPC(主分类):B60L53/63;变更事项:专利权人;变更前:湖北追日新能源技术有限公司;变更后:博格华纳新能源(襄阳)有限公司;变更事项:地址;变更前:441000 湖北省襄阳市高新技术开发区团山镇关羽路59号;变更后:441000 湖北省襄阳市高新技术开发区团山镇关羽路59号
2022-11-22
专利申请权、专利权的转移
状态信息
专利权的转移;IPC(主分类):B60L53/63;登记生效日:20221110;变更事项:专利权人;变更前:湖北追日电气股份有限公司;变更后:湖北追日新能源技术有限公司;变更事项:地址;变更前:441000 湖北省襄阳市樊城区高新技术产业开发区关羽路59号;变更后:441000 湖北省襄阳市高新技术开发区团山镇关羽路59号
2021-08-24
授权
状态信息
授权
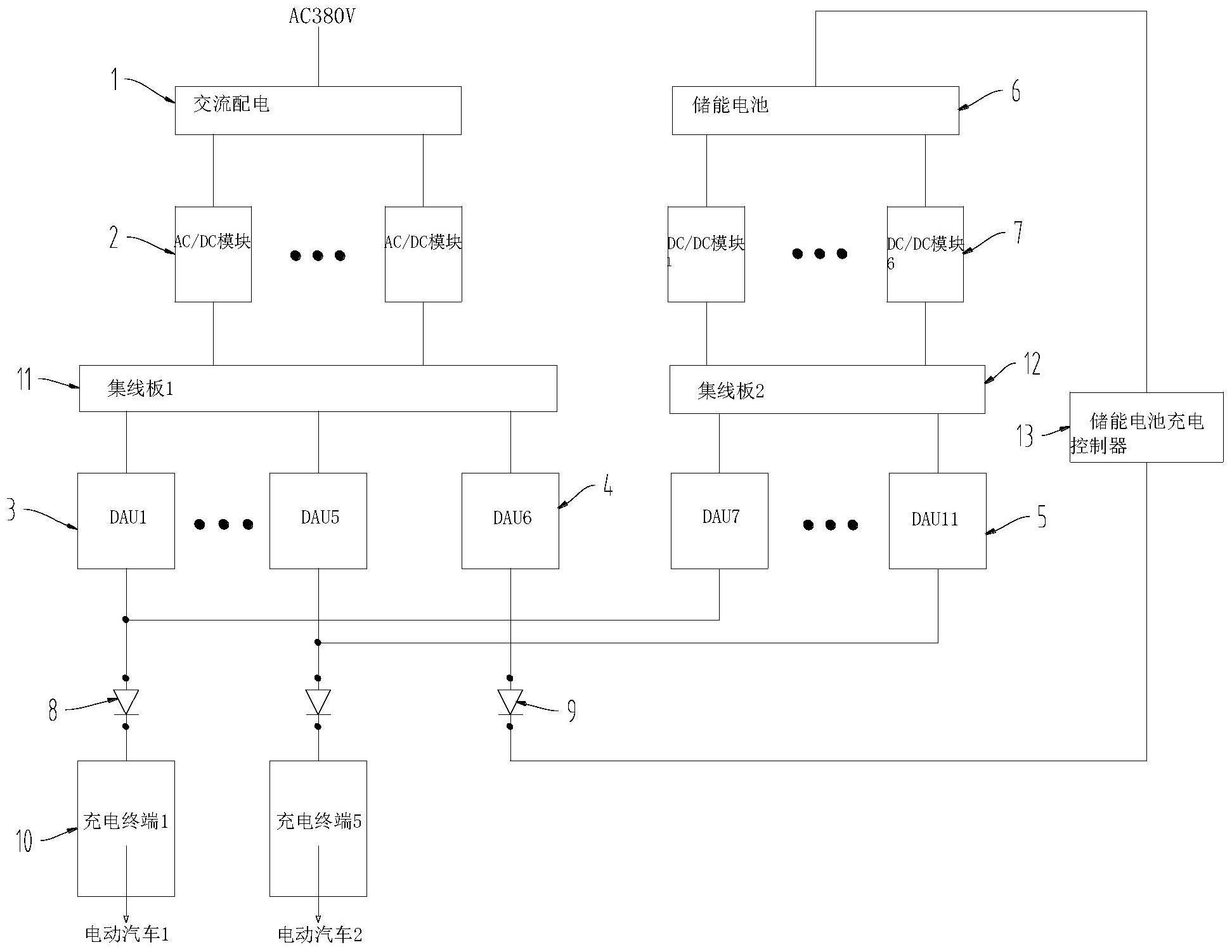
摘要
本实用新型涉及电动汽车充电技术领域,公开了一种能削峰填谷的电动汽车充电系统,包括交流配电设备、多个AC/DC模块、多个第一DAU、至少一个第二DAU、储能电池、多个DC/DC模块、与所述DC/DC模块一一相连的多个第三DAU、充电终端、储能电池充电控制器、功率分配控制器。本实用新型具有以下优点和效果:在负荷低谷时市电向储能电池充电,在负荷高峰时,优先使用储能电池作为充电电源给电动汽车充电,储能电池功率不足时再调配市电作为充电电源给电动汽车充电。调配自由灵活,充电系统的峰谷模式也可以平滑转换,可以根据不同时段的充电需求动态调整储能电池、电动汽车的充电功率,提高储能电池利用率,实现电动汽车充电系统的削峰填谷功能。


