授权公布号:CN219139379U
具有不停机补油装置的压缩机
有效
申请
2022-12-29
申请公布
1970-01-01
授权
2023-06-06
预估到期
2032-12-29
| 申请号 | CN202223542580.6 |
| 申请日 | 2022-12-29 |
| 授权公布号 | CN219139379U |
| 授权公告日 | 2023-06-06 |
| 分类号 | F04C29/02;F04C29/04 |
| 分类 | 液体变容式机械;液体泵或弹性流体泵; |
| 申请人名称 | 上海优耐特斯压缩机有限公司 |
| 申请人地址 | 上海市嘉定区南翔高科技园区嘉美路201号 |
专利法律状态
2023-06-06
授权
状态信息
授权
摘要
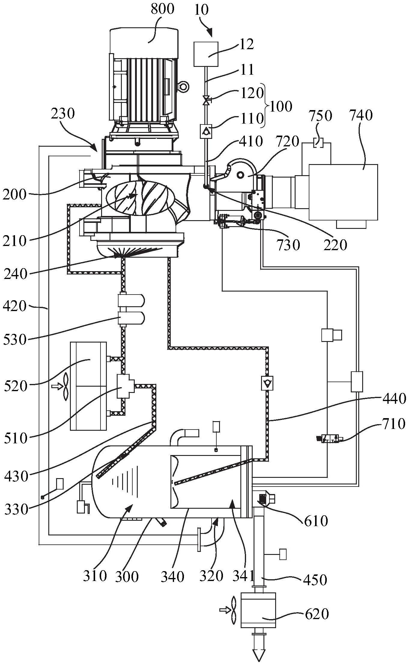
本实用新型实施例公开了一种具有不停机补油装置的压缩机,该压缩机包括补油装置、主机、油气筒、第一管路和第二管路,补油装置用于提供第一润滑油,主机设有容置腔,以及与容置腔相连通的第一进油口和第一出油口,第一管路连通补油装置和第一进油口,以能够将润滑油输送至容置腔内,主机能够将第一润滑油和第一气体在容置腔内压缩混合形成油气混合物,油气筒设有油气腔,以及与油气腔相连通的油气进口,第二管路连通第一出油口和油气进口,以能够将油气混合物输送至油气腔内,油气筒能够将油气混合物在油气腔内分离形成第二润滑油和第二气体,无需压缩机停机和待油气筒冷却再补油,因而能减少补油时间和提高补油效率,便于给油气筒补油。


