授权公布号:CN110001390B
一种传动系统及控制方法
有效
申请
2019-04-24
申请公布
2019-07-12
授权
2024-02-02
预估到期
2039-04-24
| 申请号 | CN201910333594.0 |
| 申请日 | 2019-04-24 |
| 申请公布号 | CN110001390A |
| 申请公布日 | 2019-07-12 |
| 授权公布号 | CN110001390B |
| 授权公告日 | 2024-02-02 |
| 分类号 | B60K17/10;E02F3/76;E02F3/84;E02F3/85 |
| 分类 | 一般车辆; |
| 申请人名称 | 山东临工工程机械有限公司 |
| 申请人地址 | 山东省临沂市经济开发区北横路205国道东侧 |
专利法律状态
2024-02-02
授权
状态信息
授权
2019-07-12
公布
状态信息
公布
摘要
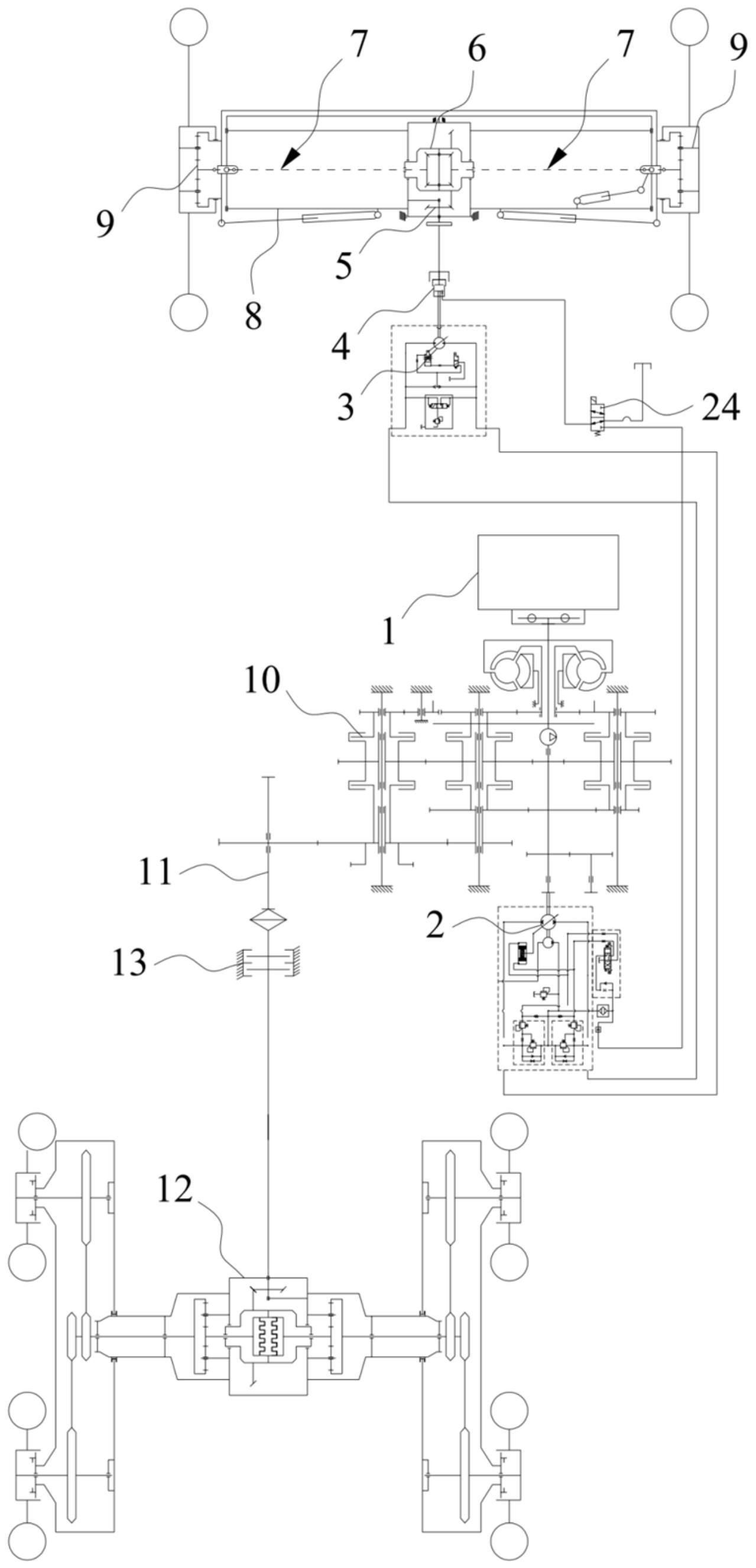
本发明涉及车辆技术领域技术领域,具体公开了一种传动系统及其控制方法,该传动系统包括发动机、液压泵、液压马达、离合器、主减速机构、差速器以及两个半轴总成,液压泵被配置为与发动机传动连接,液压马达的两个输出端口分别与液压泵的两个输出端口连接,液压马达和液压泵构成闭合回路,离合器的一端与液压马达连接,离合器的另一端与主减速机构的输入端连接,主减速机构的输出端与差速器连接,差速器分别与两个半轴总成连接,两个半轴总成分别用于带动前桥架两端的前车轮转动,相比现有技术,该传动系统通过一个液压泵和一个液压马达即可驱动前车轮转动,可有效降低成本。传动系统的控制方法适用于上述传动系统。


