授权公布号:CN107367028B
温控系统及空调
有效
申请
2017-08-15
申请公布
2017-11-21
授权
2023-09-29
预估到期
2037-08-15
| 申请号 | CN201710699418.X |
| 申请日 | 2017-08-15 |
| 申请公布号 | CN107367028A |
| 申请公布日 | 2017-11-21 |
| 授权公布号 | CN107367028B |
| 授权公告日 | 2023-09-29 |
| 分类号 | F24F11/30;F24F11/64;F24F11/81;F24F11/84;F24F11/88 |
| 分类 | 供热;炉灶;通风; |
| 申请人名称 | 泰豪科技股份有限公司 |
| 申请人地址 | 江西省南昌市高新开发区清华泰豪大楼 |
专利法律状态
2023-09-29
授权
状态信息
授权
2017-12-15
实质审查的生效
状态信息
实质审查的生效;IPC(主分类):F24F11/00;申请日:20170815
2017-11-21
公布
状态信息
公布
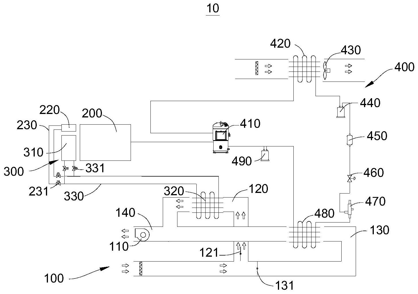
摘要
本发明公开了温控系统及空调,涉及空调领域。本发明提供一种温控系统,应用于空调,温控系统包括制冷机构、动力机构、散热组件和温控机构,动力机构与制冷机构连接,动力机构用于驱动制冷机构。温控机构包括第一引流装置、第一通道和第二通道,第一引流装置用于引导第一通道内部的气流流动,第一引流装置用于引导第二通道内部的气流流动。散热组件与动力机构连接,并且散热组件设置于第一通道内部,以使散热组件能加热第一通道内部的气流。制冷机构与第二通道连接,并且制冷机构用于对第二通道内部气流制冷。一种空调,采用了上述的温控系统。本发明提供的温控系统和空调能合理利用自身产生的废热。


