授权公布号:CN108101777B
氮气闭路循环醋酸回收闪蒸干燥系统及其工作方法
有效
申请
2018-01-29
申请公布
2018-06-01
授权
2023-07-21
预估到期
2038-01-29
| 申请号 | CN201810082643.3 |
| 申请日 | 2018-01-29 |
| 申请公布号 | CN108101777A |
| 申请公布日 | 2018-06-01 |
| 授权公布号 | CN108101777B |
| 授权公告日 | 2023-07-21 |
| 分类号 | C07C51/42;C07C51/43;C07C53/08;B01D9/02 |
| 分类 | 有机化学〔2〕; |
| 申请人名称 | 江苏宇通干燥工程有限公司 |
| 申请人地址 | 江苏省常州市天宁区郑陆镇舜南村 |
专利法律状态
2023-07-21
授权
状态信息
授权
2023-07-11
专利申请权、专利权的转移
状态信息
专利申请权的转移;IPC(主分类):C07C51/42;登记生效日:20230627;变更事项:申请人;变更前:陆文光;变更后:江苏宇通干燥工程有限公司;变更事项:地址;变更前:213000 江苏省常州市天宁区郑陆镇舜南村;变更后:213000 江苏省常州市天宁区郑陆镇舜南村
2018-06-26
实质审查的生效
状态信息
实质审查的生效;IPC(主分类):C07C51/42;申请日:20180129
2018-06-01
公布
状态信息
公布
摘要
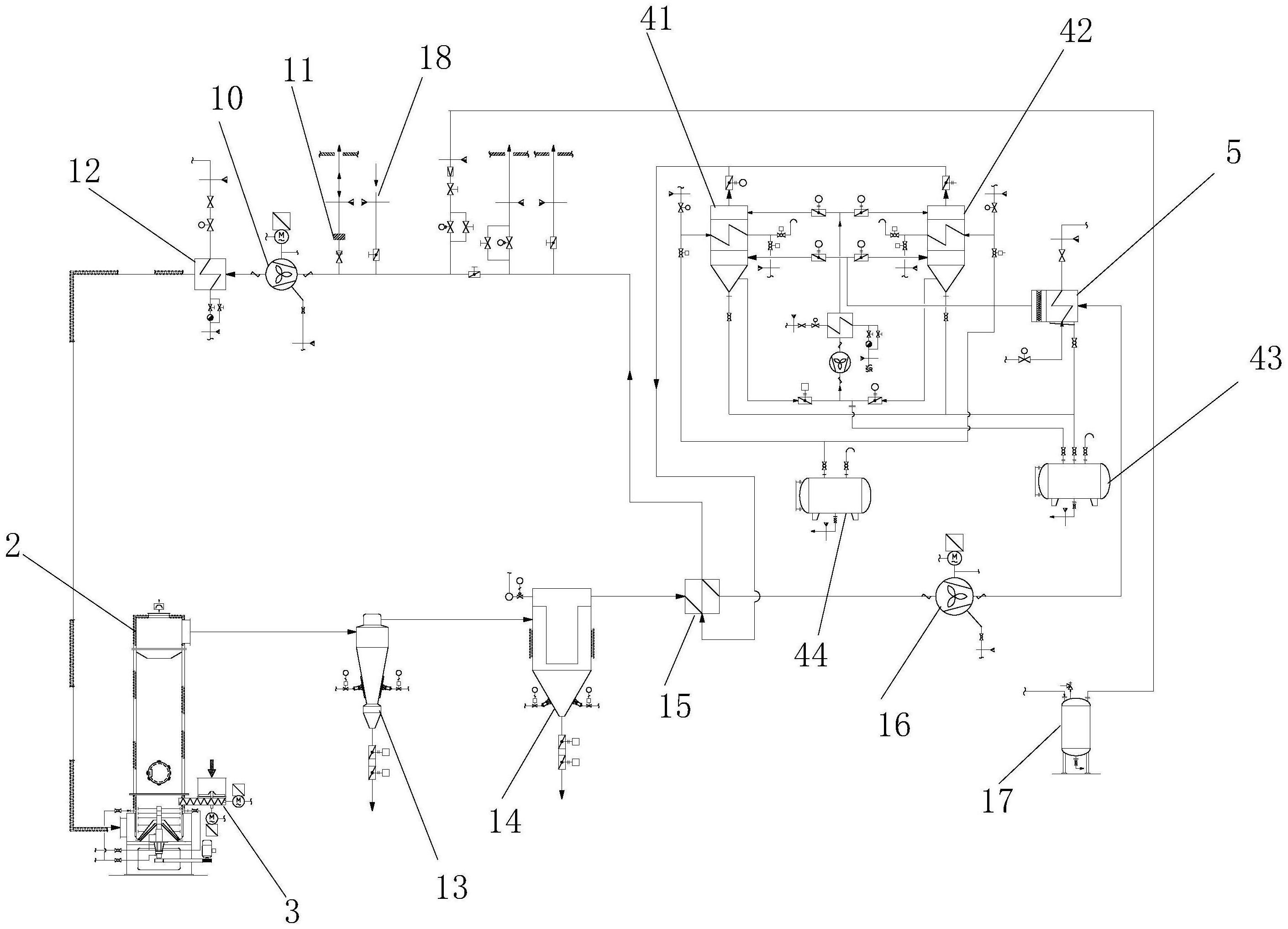
本发明涉及一种氮气闭路循环醋酸回收闪蒸干燥系统及其工作方法,该氮气闭路循环醋酸回收闪蒸干燥系统包括氮气源、加热器、防爆鼓风机、闪蒸干燥机、螺旋加料器、旋风分离器、换热器、冷凝冷却器、溶剂回收罐、并联设置的第一深冷结晶器和第二深冷结晶器;第一深冷结晶器、第二深冷结晶器内设置翅片,翅片内可通入用于进行冷凝的冷源介质和用于液化的热源介质,第一深冷结晶器、第二深冷结晶器可交替处于冷凝结晶状态、加热融化状态,实现醋酸的连续回收。


