授权公布号:CN214164646U
车轴安全装置
有效
申请
2020-09-28
申请公布
1970-01-01
授权
2021-09-10
预估到期
2030-09-28
| 申请号 | CN202022165928.9 |
| 申请日 | 2020-09-28 |
| 授权公布号 | CN214164646U |
| 授权公告日 | 2021-09-10 |
| 分类号 | B60B35/00;F16C3/02 |
| 分类 | 一般车辆; |
| 申请人名称 | 久保田农业机械(苏州)有限公司 |
| 申请人地址 | 江苏省苏州市工业园区苏虹东路77号 |
专利法律状态
2021-09-10
授权
状态信息
授权
摘要
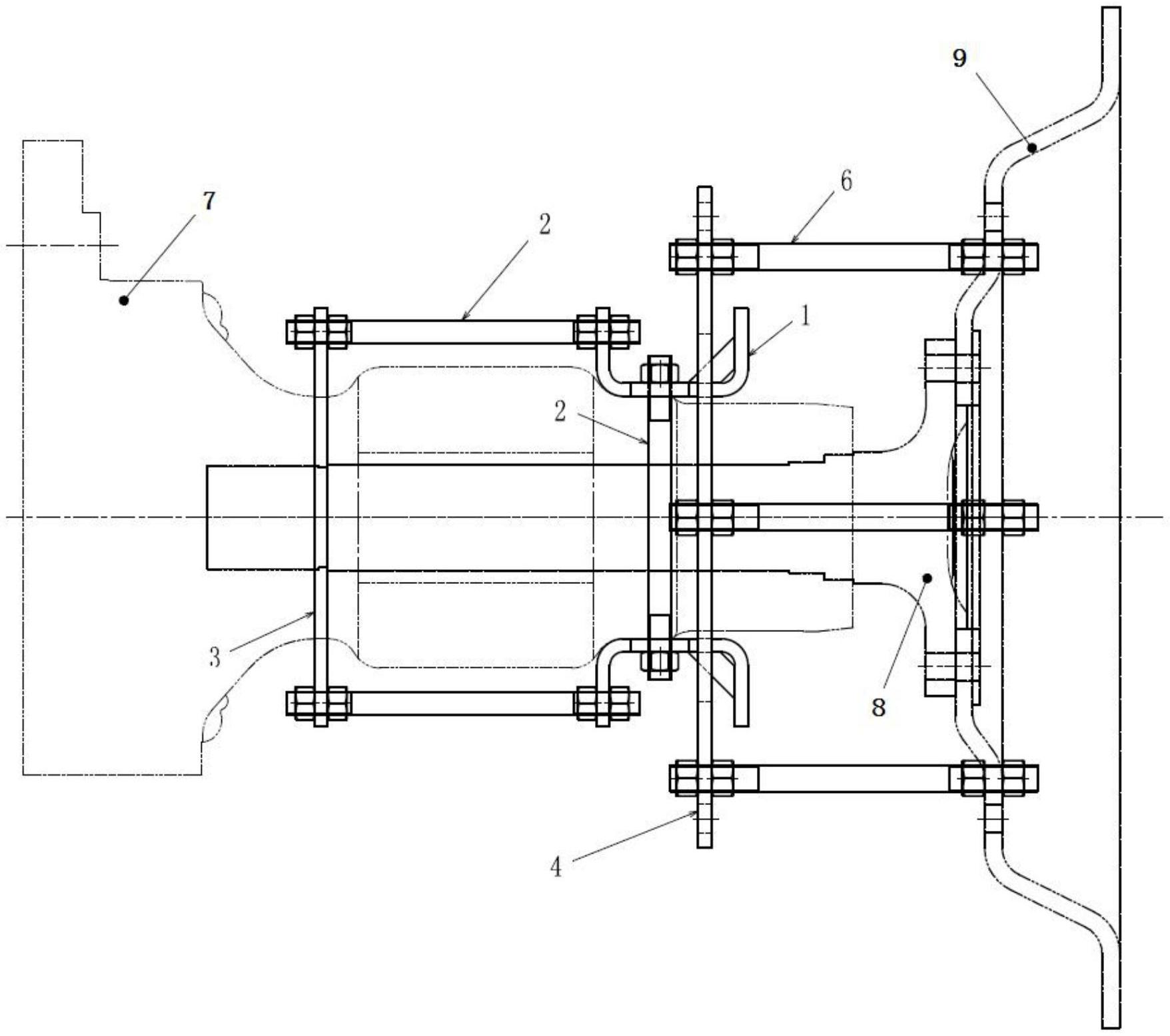
本实用新型公开了车轴安全装置,同轴装配于车轴箱体,其端部连接至刹车盘;包括:至少两个托架抵靠在车轴箱体上,两个托架通过沿车轴箱体径向布置的连接件从而收夹在车轴箱体表面上;支撑架套装于车轴箱体上,并通过车轴箱体回转表面上的凹陷/凸起产生向车轮方向位移趋势的限制;支撑架与托架之间通过机械零件连接来固定托架在车轴轴向上的相对位置;随动盘同轴浮套于车轴箱体外,并同时卡套在托架上形成限制其轴向位移的锁止;随动盘并通过机械零件与刹车盘连接以确保联动。本结构简单,在拖拉机车轴断裂前,可防止车轴突然断裂对驾驶员和外界带来的伤害;在拖拉机车轴断裂后,可保证轮胎不会大幅侧倾且拖拉机可继续缓慢行驶一段距离。


