授权公布号:CN117250226B
板式传热元件工质内循环小温差相变热工测试平台
有效
申请
2023-11-13
申请公布
2023-12-19
授权
2024-01-26
预估到期
2043-11-13
| 申请号 | CN202311502468.6 |
| 申请日 | 2023-11-13 |
| 申请公布号 | CN117250226A |
| 申请公布日 | 2023-12-19 |
| 授权公布号 | CN117250226B |
| 授权公告日 | 2024-01-26 |
| 分类号 | G01N25/20 |
| 分类 | 测量;测试; |
| 申请人名称 | 甘肃蓝科石化高新装备股份有限公司 |
| 申请人地址 | 甘肃省兰州市安宁区蓝科路8号 |
专利法律状态
2024-01-26
授权
状态信息
授权
2024-01-05
实质审查的生效
状态信息
实质审查的生效;IPC(主分类):G01N25/20;申请日:20231113
2023-12-19
公布
状态信息
公布
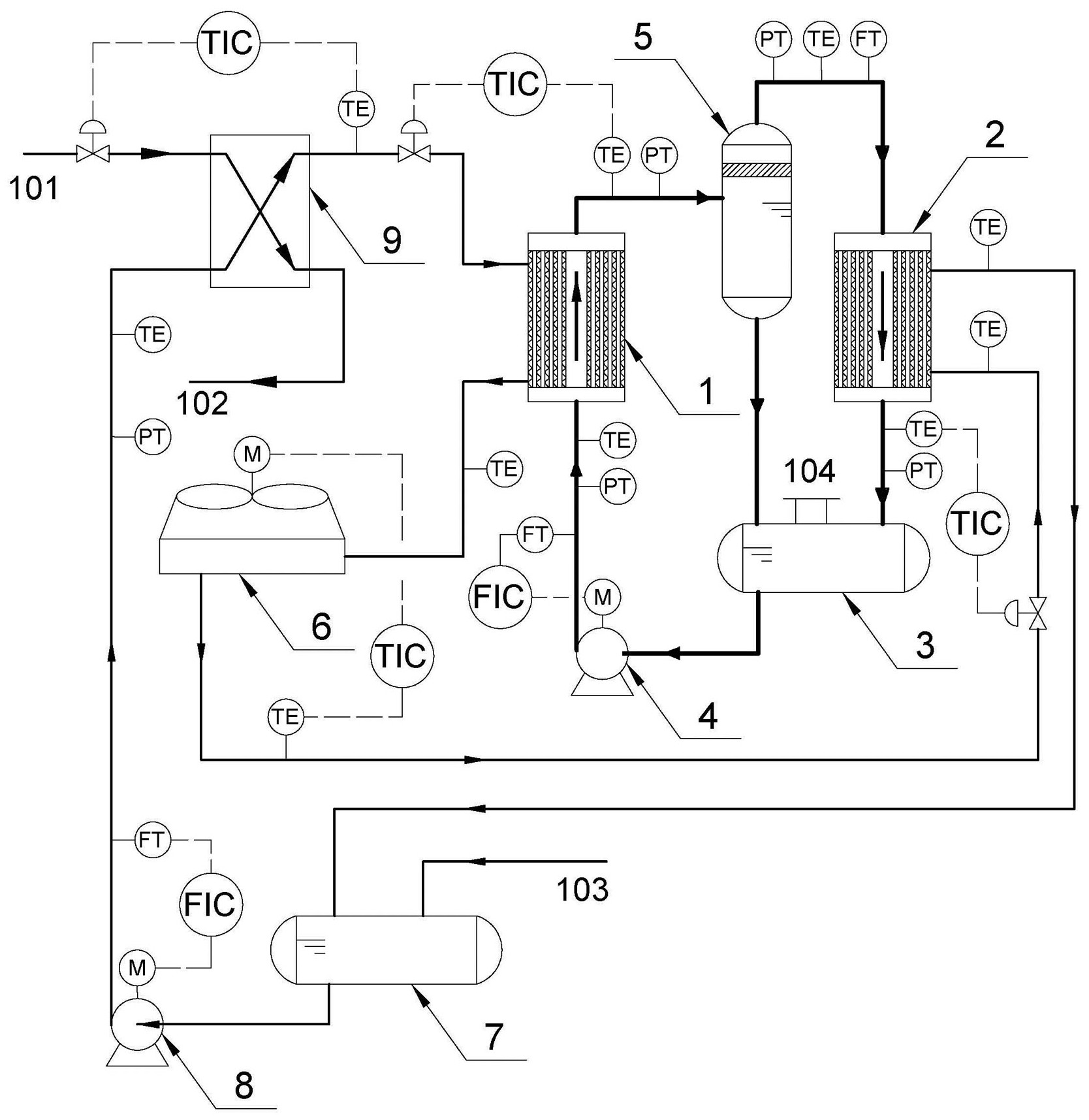
摘要
本发明是板式传热元件工质内循环小温差相变热工测试平台。工质内循环系统包括沸腾实验测试样机、冷凝实验测试样机、实验工质循环罐、实验工质循环泵、实验工质气液分离罐。循环水冷热循环系统包括循环水空冷器、循环水缓存罐、循环水增压泵、循环水加热器。蒸汽加热系统主要包括循环水加热器及配套的外部蒸汽发生器及凝结水回收系统。沸腾实验样机测控系统包括待测波纹板片、测温热电阻、固定支架、照明灯具、视窗、遮光罩、高速摄像机。冷凝实验样机测控系统包括待测波纹板片、测温热电阻、固定支架、照明灯具、视窗、液膜测厚仪。有益效果:满足对板式传热元件在小温差工况下的沸腾传热和冷凝传热实验关联式的精确研究。


