授权公布号:CN107300430B
一种真空绝热低温管漏热量测量装置及其测量方法
有效
申请
2017-07-18
申请公布
2017-10-27
授权
2023-06-16
预估到期
2037-07-18
| 申请号 | CN201710586232.3 |
| 申请日 | 2017-07-18 |
| 申请公布号 | CN107300430A |
| 申请公布日 | 2017-10-27 |
| 授权公布号 | CN107300430B |
| 授权公告日 | 2023-06-16 |
| 分类号 | G01K17/02 |
| 分类 | 测量;测试; |
| 申请人名称 | 甘肃蓝科石化高新装备股份有限公司 |
| 申请人地址 | 甘肃省兰州市安宁区蓝科路8号 |
专利法律状态
2023-06-16
授权
状态信息
授权
2017-11-24
实质审查的生效
状态信息
实质审查的生效;IPC(主分类):G01K17/02;申请日:20170718
2017-10-27
公布
状态信息
公布
摘要
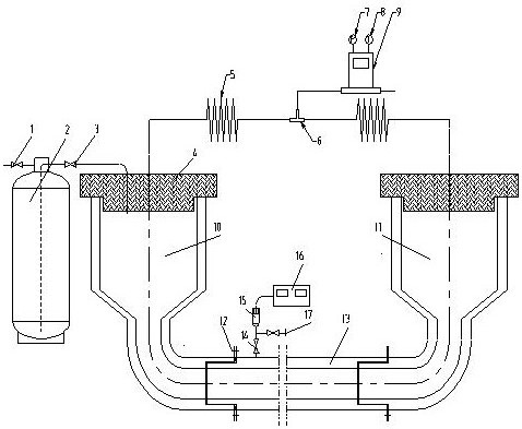
本发明公开了一种真空绝热低温管漏热量的测量装置和测量方法,包括两对称的辅助试验段以及采集气体流量的气体流量计,通过分别测量两辅助段的漏热量以及两辅助段加上试验管的整体漏热量,然后计算两者差值的方法从而得到被测真空绝热低温管的漏热量。本发明能有效克服现有技术中测量漏热量操作难度大、测量不准确或计算不准确的问题,从而使得试验人员能够准确测得真空绝热低温管的漏热量,为真空绝热低温管在实际使用过程中能够安全有效地运行提供了保障。


