授权公布号:CN209214144U
一种冰淇淋机的新型制冷系统
有效
申请
2018-08-31
申请公布
1970-01-01
授权
2019-08-06
预估到期
2028-08-31
| 申请号 | CN201821432078.0 |
| 申请日 | 2018-08-31 |
| 授权公布号 | CN209214144U |
| 授权公告日 | 2019-08-06 |
| 分类号 | F25B13/00;F25B41/06;F25B41/00;F25B49/02;A23G9/04 |
| 分类 | 制冷或冷却;加热和制冷的联合系统;热泵系统;冰的制造或储存;气体的液化或固化; |
| 申请人名称 | 江门市新会区康美制品有限公司 |
| 申请人地址 | 广东省江门市新会区会城工业大道36号之一 |
专利法律状态
2019-08-06
授权
状态信息
授权
摘要
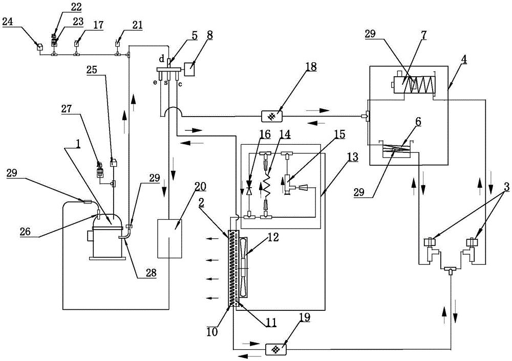
本实用新型公开了一种冰淇淋机的新型制冷系统,包括压缩机、冷凝器、电子膨胀阀、制作区和四通阀,所述制作区包括搅拌缸和储料缸,在制冷系统中采用了电子膨胀阀。制冷过程中,高温高压的过热蒸汽工质从压缩机中流出,进入冷凝器放热降温,紧接着进入电子膨胀阀进行节流,成为低温低压的液体工质,为搅拌缸和储料缸降温,最终流回压缩机进行下一轮循环。制热过程中,调整四通阀线圈,过热蒸汽由四通阀e口流出,分别为搅拌缸和储料缸加热升温。这一装置的优势在于:可以使搅拌缸和储料缸均充分吸热或放热,电子膨胀阀可随系统需求调节制作区的温度,实现数字化控制和远程控制,提高产品的质量,保证生产效率,达到高效生产不同的产品的目的。


