授权公布号:CN206003652U
焊机用断路器防水护套
有效
申请
2016-08-31
申请公布
1970-01-01
授权
2017-03-08
预估到期
2026-08-31
| 申请号 | CN201621022311.9 |
| 申请日 | 2016-08-31 |
| 授权公布号 | CN206003652U |
| 授权公告日 | 2017-03-08 |
| 分类号 | H01H9/04;B23K37/00 |
| 分类 | 基本电气元件; |
| 申请人名称 | 北京时代科技股份有限公司 |
| 申请人地址 | 北京市海淀区上地信息产业基地开拓路17号 |
专利法律状态
2017-03-08
授权
状态信息
授权
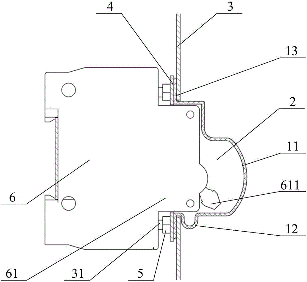
摘要
本实用新型提供了一种焊机用断路器防水护套,罩设于焊机的断路器的操作手柄面板外部,焊机用断路器防水护套至少包括一侧开放的弹性防水护套本体,弹性防水护套本体包括能间隔的罩设在操作手柄面板的操作手柄外部的容置部,以及与容置部相接为一体且呈凸出状的弹性伸缩部,伸缩部能随容置部伸缩变形。本实用新型提供的焊机用断路器防水护套,能够增加弹性防水护套本体在拉伸时的行程,有效减少拉力对弹性防水护套本体的破坏,从而提高使用寿命,且该焊机用断路器防水护套对断路器防护可达IP23防水等级要求,满足潮湿、雨雪等室外恶劣环境工作。


