授权公布号:CN216479213U
一种气液联动驱动装置的液压控制系统
有效
申请
2021-12-02
申请公布
1970-01-01
授权
2022-05-10
预估到期
2031-12-02
| 申请号 | CN202123005713.1 |
| 申请日 | 2021-12-02 |
| 授权公布号 | CN216479213U |
| 授权公告日 | 2022-05-10 |
| 分类号 | F16K31/124;F15B11/072;F15B11/08;F15B13/04;F15B1/02;F15B21/041 |
| 分类 | 工程元件或部件;为产生和保持机器或设备的有效运行的一般措施;一般绝热; |
| 申请人名称 | 大连大高阀门股份有限公司 |
| 申请人地址 | 辽宁省大连市甘井子区姚家路272号大连大高阀门股份有限公司 |
专利法律状态
2022-05-10
授权
状态信息
授权
摘要
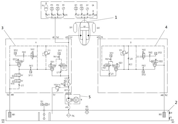
本实用新型涉及气液联动驱动装置的液压控制系统,所述气液联动驱动装置包括气液联动缸,所述液压控制系统包括A通道液压模块、B通道液压模块和供油模块;所述供油模块为气液联动缸的有杆腔提供液压油,有杆腔增加油压,有杆腔的容积增大,无杆腔的容积减小,无杆腔的压缩气体储能;导通A通道液压模块和/或B通道液压模块,有杆腔油压释放,有杆腔容积减小,无杆腔内的压缩气体释放能量,无杆腔的容积增大,有杆腔的容积减小。其采用完全独立双通道液压控制系统,即满足单一故障准则的要求,又同时具有冗余设计,保证功能安全可靠性。


