授权公布号:CN108799806B
造粒机润滑系统
有效
申请
2017-05-05
申请公布
2018-11-13
授权
2023-12-01
预估到期
2037-05-05
| 申请号 | CN201710311554.7 |
| 申请日 | 2017-05-05 |
| 申请公布号 | CN108799806A |
| 申请公布日 | 2018-11-13 |
| 授权公布号 | CN108799806B |
| 授权公告日 | 2023-12-01 |
| 分类号 | F16N7/40;F16N23/00;F16N39/06 |
| 分类 | 工程元件或部件;为产生和保持机器或设备的有效运行的一般措施;一般绝热; |
| 申请人名称 | 深圳市芭田生态工程股份有限公司 |
| 申请人地址 | 广东省韶关市翁源县官渡镇利龙工业园内1号楼 |
专利法律状态
2024-02-20
专利申请权、专利权的转移
状态信息
专利权的转移;IPC(主分类):F16N7/40;登记生效日:20240131;变更事项:专利权人;变更前:深圳市芭田生态工程股份有限公司;变更后:韶关芭田生态工程有限公司;变更事项:国家或地区;变更前:中国;变更后:中国;变更事项:地址;变更前:518000 广东省深圳市南山区高新技术园粤兴二道10号7楼、8楼;变更后:512000 广东省韶关市翁源县官渡镇利龙工业园内1号楼;变更事项:专利权人;变更后:深圳市芭田生态工程股份有限公司;变更事项:国家或地区;变更后:中国
2023-12-01
授权
状态信息
授权
2018-12-07
实质审查的生效
状态信息
实质审查的生效;IPC(主分类):F16N7/40;申请日:20170505
2018-11-13
公布
状态信息
公布
摘要
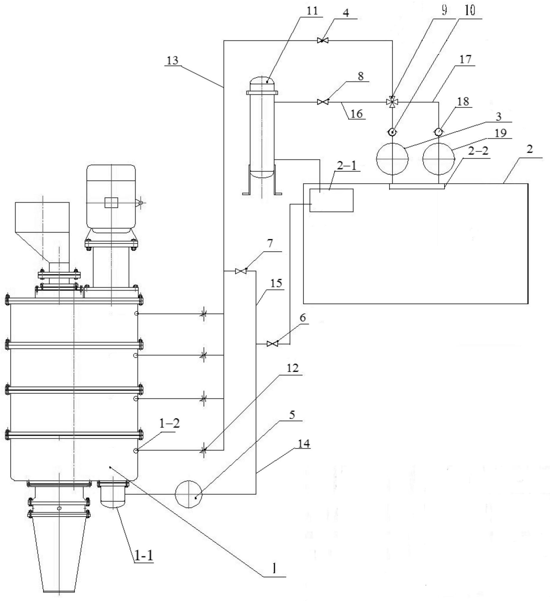
本发明属于造粒机械技术领域,具体涉及一种造粒机润滑系统,应用于有输油孔和回流槽的造粒机上,该造粒机润滑系统包括具有进油口和出油口的油箱,出油口通过第一管道与输油孔连通,回流槽通过第二管道与进油口连通,第一管道上设置有第一油泵和第一截止阀,第二管道上设置有第二油泵和第二截止阀;第一截止阀和输油孔之间的第一管道通过第三管道与第二油泵和第二截止阀之间的第二管道连通;第一截止阀和第一油泵之间的第一管道通过第四管道与进油口连通,第四管道上设置有第三截止阀和过滤器。本发明可实现造粒机润滑系统全自动工作,避免人工加油需停机加油的缺陷,可自动清理滑润油中的杂质,有效保护设备正常运转、降低维修频率。


