授权公布号:CN212673230U
一种危险废物低温熔融系统
有效
申请
2020-03-26
申请公布
1970-01-01
授权
2021-03-09
预估到期
2030-03-26
| 申请号 | CN202020409113.8 |
| 申请日 | 2020-03-26 |
| 授权公布号 | CN212673230U |
| 授权公告日 | 2021-03-09 |
| 分类号 | F23G5/20;F23L9/00;F23J15/02;F23J15/04;F23L1/00;F23J1/06;F23G5/46;F23J11/00;F23L5/02;F23G5/44;F23G5/16 |
| 分类 | 燃烧设备;燃烧方法; |
| 申请人名称 | 启迪环境科技发展股份有限公司 |
| 申请人地址 | 湖北省宜昌市沿江大道114号 |
专利法律状态
2021-03-09
授权
状态信息
授权
摘要
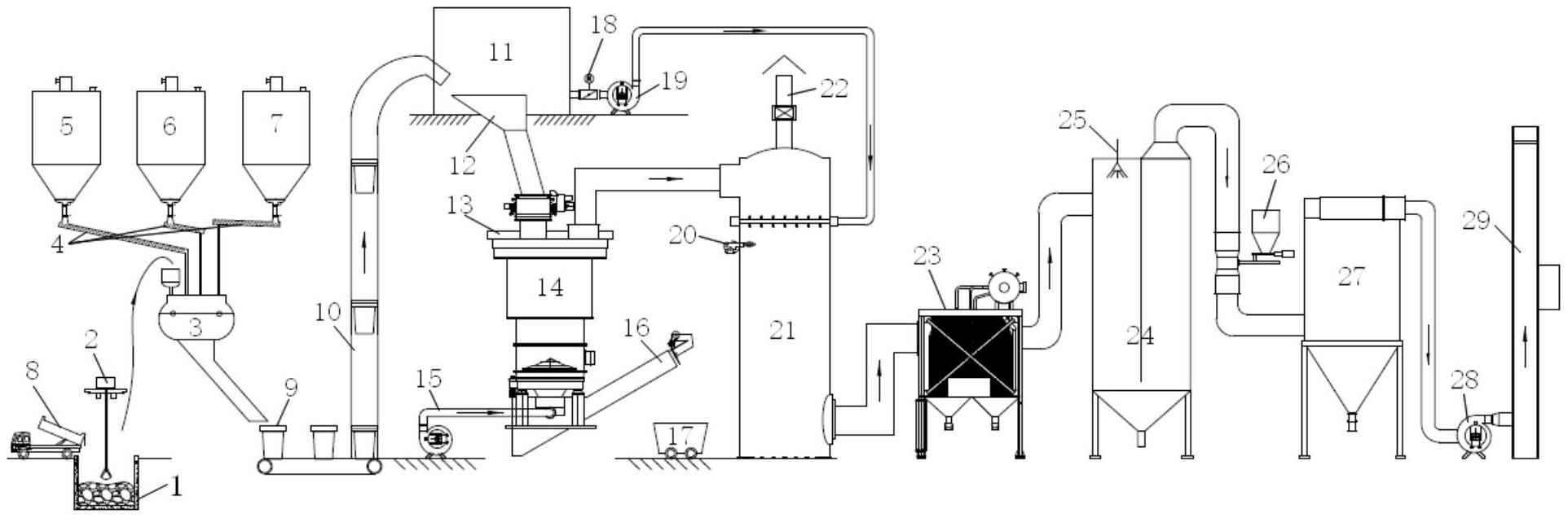
本实用新型公开了一种危险废物低温熔融系统,包括:配伍进料子系统的输出配伍废料的出料槽与低温熔融炉子系统的立式旋转熔融炉的物料进口连接;低温熔融炉子系统包括顺次连接的立式旋转熔融炉和二燃室,二燃室的下部设有高温烟气出口;该高温烟气出口与余热回收设备连接;该余热回收设备的烟气出口与烟气净化子系统连接,该烟气净化子系统设有达标烟气外排出口。该系统能保证熔融炉内废物充分热解焚烧,并将熔融炉产生的烟气中可燃成分及未燃烬的有害物质与二次风充分混合后,经二燃室中完全燃烧并彻底分解,提升废物的熔融和烟气处理效果;经设置余热回收设备和烟气净化子系统,能对二燃室排出的烟气的余热先回收后,再经净化处理达标后外排。


