授权公布号:CN212894332U
垃圾热解气化水的处理系统
有效
申请
2020-06-01
申请公布
1970-01-01
授权
2021-04-06
预估到期
2030-06-01
| 申请号 | CN202020968798.X |
| 申请日 | 2020-06-01 |
| 授权公布号 | CN212894332U |
| 授权公告日 | 2021-04-06 |
| 分类号 | C01C1/242;C02F9/14;C10B53/00;C02F101/30N |
| 分类 | 水、废水、污水或污泥的处理; |
| 申请人名称 | 启迪环境科技发展股份有限公司 |
| 申请人地址 | 湖北省宜昌市沿江大道114号 |
专利法律状态
2021-04-06
授权
状态信息
授权
摘要
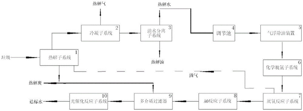
本实用新型公开了一种垃圾热解气化水的处理系统,该系统包括:热解反应子系统、冷凝子系统、油水分离子系统、调节池、气浮除油装置、化学脱氨子系统、厌氧反应子系统、AO反应子系统、多介质过滤器和光催化反应子系统。该处理系统,实现了垃圾热解气化水的深度处理,工艺可靠,成本较低,出水达到《污水排入城镇下水道水质标准》。在本实用新型中,通过用气浮方式除去废水中的悬浮油和乳化油;用化学脱氨方式去除水中氨氮,再用生化系统去除大分子有机物和氨氮,用光催化氧化方式去除难降解的有机物,便于产业化和扩大生产;该系统产生的硫酸铵可直接作为产品外运。


