授权公布号:CN108187269B
一种适用于油库的消防泡沫系统及其启动方法
有效
申请
2017-12-27
申请公布
2018-06-22
授权
2021-07-16
预估到期
2037-12-27
| 申请号 | CN201711447649.8 |
| 申请日 | 2017-12-27 |
| 申请公布号 | CN108187269A |
| 申请公布日 | 2018-06-22 |
| 授权公布号 | CN108187269B |
| 授权公告日 | 2021-07-16 |
| 分类号 | A62C3/06;A62C31/12 |
| 分类 | 救生;消防; |
| 申请人名称 | 广州发展集团股份有限公司 |
| 申请人地址 | 广东省广州市天河区临江大道3号28-30楼 |
专利法律状态
2021-07-16
授权
状态信息
授权
2018-07-17
实质审查的生效
状态信息
实质审查的生效IPC(主分类):A62C 3/06
2018-06-22
公布
状态信息
公布
摘要
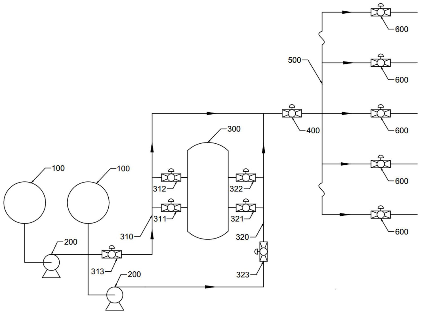
本发明公开了一种适用于油库的消防泡沫系统及其启动方法,消防泡沫系统包括控制装置和泡沫罐,所述控制装置可实现消防系统的一键启动,所述泡沫罐包括优先通道和至少一个备用通道,当油库储油罐区出现火灾危险时,能够快速打开泡沫消防系统,且泡沫罐的通道设置有多个,确保了关键时刻泡沫罐可顺利产出消防泡沫;该消防泡沫系统的启动方法,实现自动化控制,确保泡沫消防系统快速启动,严格避免延误消防时机,保证消防过程的有效进行。


