授权公布号:CN215638540U
一种空气源热泵的垃圾烘干装置
有效
申请
2021-07-29
申请公布
1970-01-01
授权
2022-01-25
预估到期
2031-07-29
| 申请号 | CN202121742801.7 |
| 申请日 | 2021-07-29 |
| 授权公布号 | CN215638540U |
| 授权公告日 | 2022-01-25 |
| 分类号 | F26B11/14;F26B11/16;F26B21/04;F26B21/08;F26B21/10;F26B25/04;F25B30/02 |
| 分类 | 干燥; |
| 申请人名称 | 北京华业阳光新能源有限公司 |
| 申请人地址 | 北京市昌平区马池口镇仁义路2号院3号205室 |
专利法律状态
2022-01-25
授权
状态信息
授权
摘要
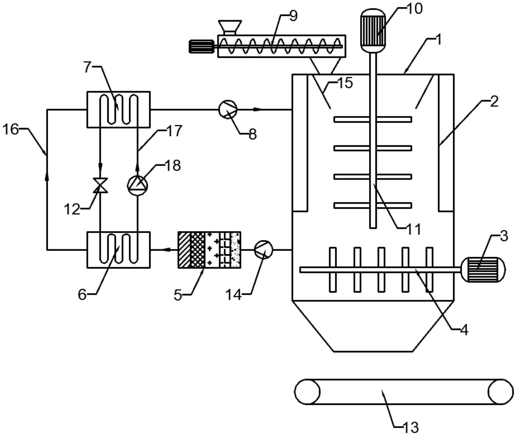
本实用新型提供了一种空气源热泵的垃圾烘干装置,所述的垃圾烘干装置包括烘干模块和热泵模块;所述的烘干模块包括壳体,所述壳体内由上至下依次设置有搅拌装置和破拱装置;所述的热泵模块包括与所述壳体循环连接的空气循环管路,所述的空气循环管路上沿空气流向依次设置有蒸发器和换热器,所述的蒸发器和换热器之间通过介质循环管路循环连接。本实用新型采用空气源热泵作为垃圾烘干的热源,实现了闭环烘干,在壳体内设置搅拌装置,加快了烘干速度,破拱装置有利于烘干后的垃圾排出,防止垃圾堆积在壳体底部形成结拱区域。


