授权公布号:CN211118785U
一种酚水回收系统
有效
申请
2019-10-12
申请公布
1970-01-01
授权
2020-07-28
预估到期
2029-10-12
| 申请号 | CN201921712633.X |
| 申请日 | 2019-10-12 |
| 授权公布号 | CN211118785U |
| 授权公告日 | 2020-07-28 |
| 分类号 | F17D3/14 |
| 分类 | 气体或液体的贮存或分配; |
| 申请人名称 | 广东强辉陶瓷有限公司 |
| 申请人地址 | 广东省佛山市禅城区南庄镇紫南村开发区 |
专利法律状态
2020-07-28
授权
状态信息
授权
摘要
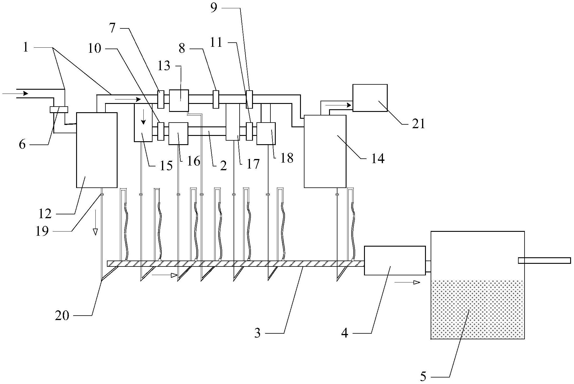
本实用新型公开了一种酚水回收系统,包括主煤气管、副煤气管、排水管路、抽水泵及酚水池,通过在主煤气管及副煤气管上的设置储水罐将煤气输送过程中冷凝的酚水进行收集送至排水管路上,然后通过抽水泵将酚水输送至酚水池进行储存。本实用新型操作简便,无需人工参与,设备能够自行收集冷凝的酚水并排走,煤气不易外泄,整套设备简单耐用,有效防止了有毒酚水对人体和环境的危害。


