授权公布号:CN112938667B
一种含群控备份功能的电梯目的层群控系统及方法
有效
申请
2021-02-24
申请公布
2021-06-11
授权
2023-04-11
预估到期
2041-02-24
| 申请号 | CN202110209511.4 |
| 申请日 | 2021-02-24 |
| 申请公布号 | CN112938667A |
| 申请公布日 | 2021-06-11 |
| 授权公布号 | CN112938667B |
| 授权公告日 | 2023-04-11 |
| 分类号 | B66B1/18;B66B1/34;B66B5/00;B66B5/02 |
| 分类 | 卷扬;提升;牵引; |
| 申请人名称 | 永大电梯设备(中国)有限公司 |
| 申请人地址 | 上海市松江区九新公路99号 |
专利法律状态
2023-04-11
授权
状态信息
授权
2021-06-11
公布
状态信息
公布
摘要
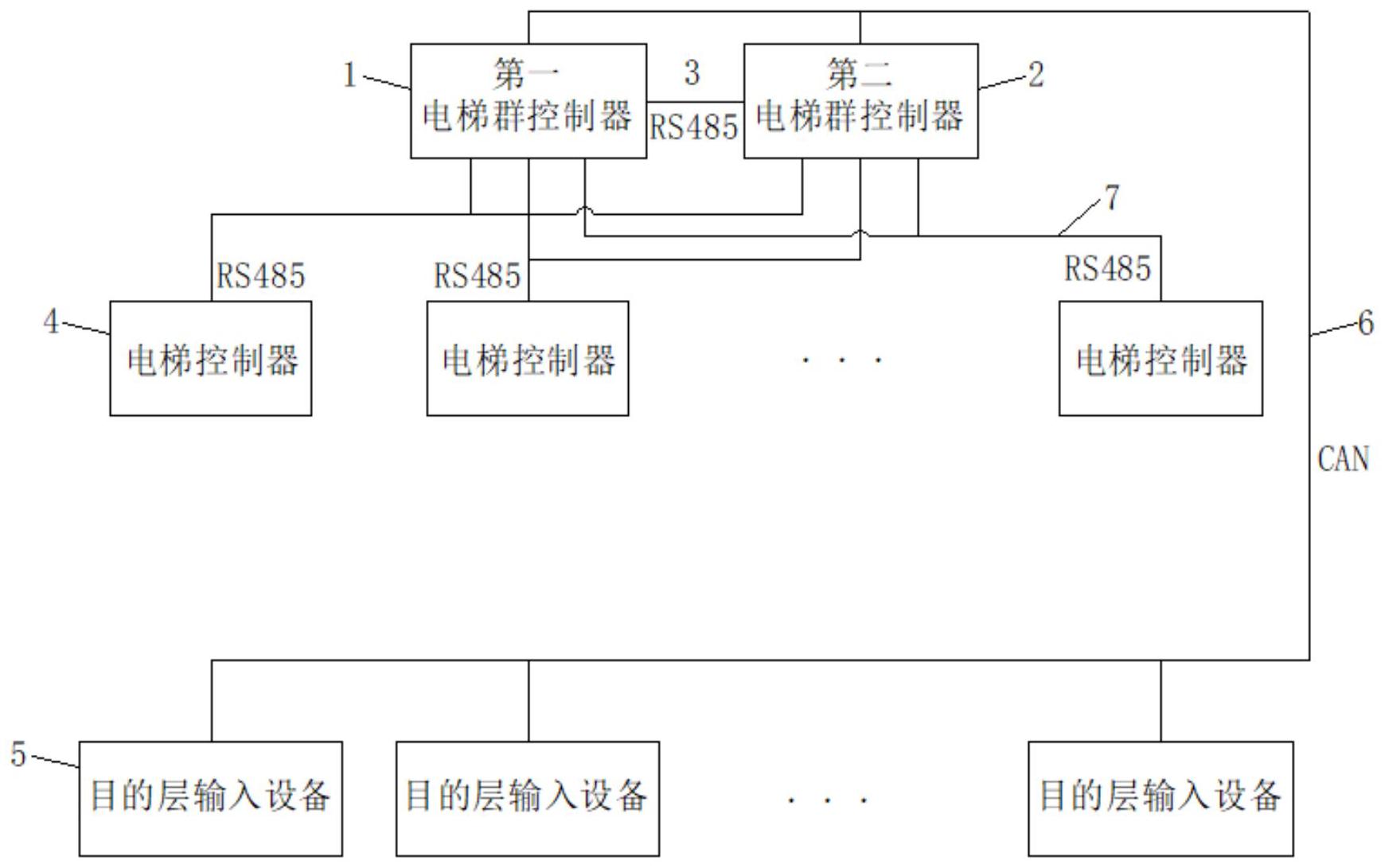
本发明公开的一种含群控备份功能的电梯目的层群控系统,包括第一电梯群控制器、若干台电梯控制器和若干目的层输入设备,其还包括一第二电梯群控制器;所有的目的层输入设备采用CAN总线的方式连接至第一、二电梯群控制器相同的通信接口;每台电梯控制器采用RS485总线的方式连接至第一、二电梯群控制器相同的通信接口,第一、二电梯群控制器之间通过一条RS485通信线连接,第一电梯群控制器通过RS485通信线定周期向第二电梯群控制器发送心跳数据包,然后第二电梯群控制器作出应答,以此得知第一、二电梯群控制器彼此是否故障。本发明还公开了利用上述含群控备份功能的电梯目的层群控系统对电梯进行群控的方法。


