授权公布号:CN102351669B
脲醛胶馏出水参与蒸发式应用于甲醛生产的方法
有效
申请
2011-07-28
申请公布
2012-02-15
授权
2014-02-19
预估到期
2031-07-28
| 申请号 | CN201110218002.4 |
| 申请日 | 2011-07-28 |
| 申请公布号 | CN102351669A |
| 申请公布日 | 2012-02-15 |
| 授权公布号 | CN102351669B |
| 授权公告日 | 2014-02-19 |
| 分类号 | C07C47/055;C07C47/058 |
| 分类 | 有机化学〔2〕; |
| 申请人名称 | 福建省永安林业(集团)股份有限公司 |
| 申请人地址 | 福建省永安市燕江东路819号 |
专利法律状态
2014-02-19
授权
状态信息
授权
2012-03-28
实质审查的生效
状态信息
实质审查的生效IPC(主分类):C07C 47/055申请日:20110728
2012-02-15
公布
状态信息
公布
摘要
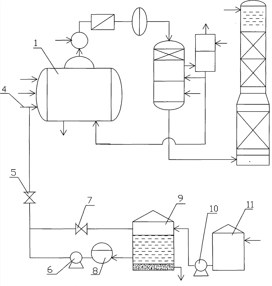
脲醛胶馏出水参与蒸发式应用于甲醛生产的方法,涉及脲醛胶、甲醛生产方法。包括甲醛生产线,还包括将脲醛胶生产中产生的馏出水收集在末端缓冲罐,其特征在于:先将所述末端缓冲罐中的馏出水用一级泵送到沉胶罐实施胶沉淀;再将沉胶罐依次与胶过滤器、二级泵、回流阀、沉胶罐回流口连通,实现馏出水循环过滤;在二级泵与回流阀连通的管路中通过三通连接一个阀门,所述阀门出口端与甲醛生产线上的蒸发器的工艺水入口端管路连通,二级泵边过滤边给蒸发器泵入馏出水与工艺水混合,馏出水中的甲醇参与生成甲醛的反应。优点在于:脲醛树脂胶生产中的馏出水在甲醛生产线上得以回收利用,避免了污水排放污染环境。


