授权公布号:CN217883215U
一种智能马桶盖缓降装置
有效
申请
2022-06-09
申请公布
1970-01-01
授权
2022-11-22
预估到期
2032-06-09
| 申请号 | CN202221440808.8 |
| 申请日 | 2022-06-09 |
| 授权公布号 | CN217883215U |
| 授权公告日 | 2022-11-22 |
| 分类号 | H02M1/092 |
| 分类 | 发电、变电或配电; |
| 申请人名称 | 特洁尔科技股份有限公司 |
| 申请人地址 | 浙江省台州市椒江区三甲街道海亮路128号 |
专利法律状态
2022-11-22
授权
状态信息
授权
摘要
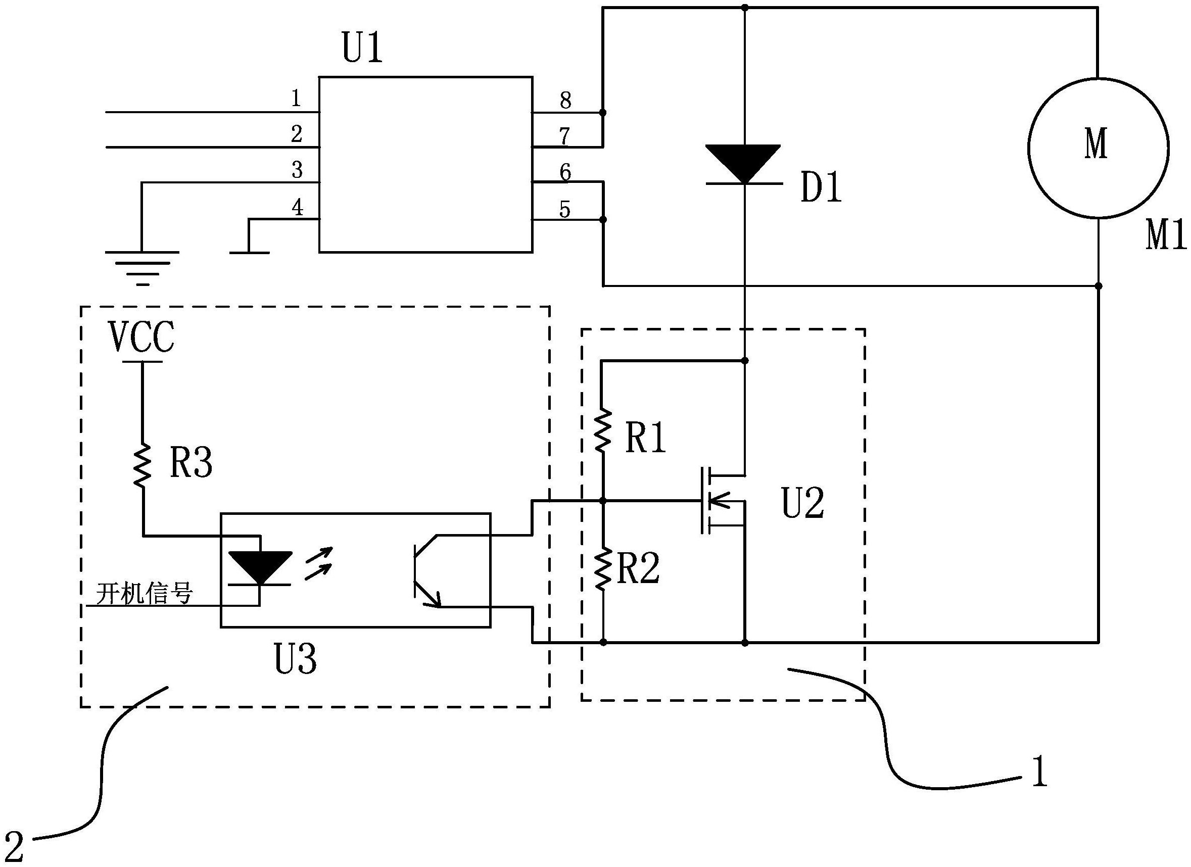
本实用新型提供了一种智能马桶盖缓降装置,属于智能马桶技术领域。它解决了现有的马桶盖在断电时会发出巨大声响影响体验的问题。本智能马桶盖缓降装置包括驱动芯片U1、与驱动芯片U1连接的电机M1、二极管D1、第一开关电路和用于在无市电时使第一开关电路导通的第二开关电路,二极管D1的正极与电机M1的正极端连接,二极管D1的负极与第一开关电路的输入端连接,第一开关电路的输出端与电机M1的负极端连接,第一开关电路的控制端与第二开关电路的输出端连接,第一开关电路的输入端用于接收使用马桶盖的开机信号。本实用新型能够在无市电时马桶盖仍能实现平稳下降。


