授权公布号:CN216690669U
一种磁力锁控制电路及磁力锁
有效
申请
2021-10-20
申请公布
1970-01-01
授权
2022-06-07
预估到期
2031-10-20
| 申请号 | CN202122530034.X |
| 申请日 | 2021-10-20 |
| 授权公布号 | CN216690669U |
| 授权公告日 | 2022-06-07 |
| 分类号 | E05B47/00 |
| 分类 | 锁;钥匙;门窗零件;保险箱; |
| 申请人名称 | 中山市杨格锁业有限公司 |
| 申请人地址 | 广东省中山市小榄镇绩东二宝安一路52号 |
专利法律状态
2022-06-07
授权
状态信息
授权
摘要
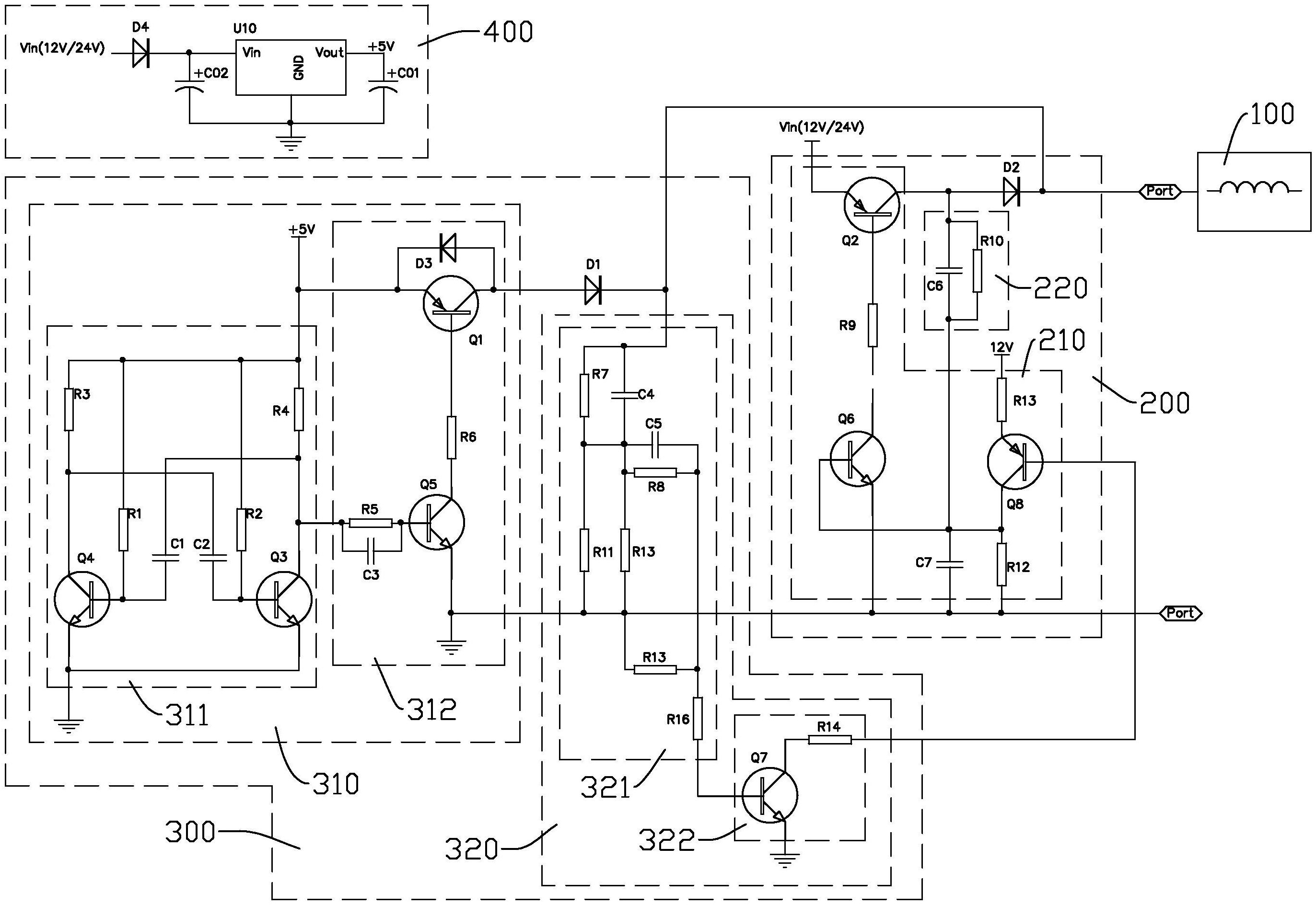
本实用新型公开了一种磁力锁控制电路及磁力锁,其中一种磁力锁控制电路包括:线圈组件;驱动模块,与线圈组件连接;检测模块,分别与线圈组件以及驱动模块连接,检测模块用于产生检测信号传输至线圈组件并根据反馈信号控制驱动模块启动;供电模块,分别为驱动模块以及检测模块供电。以此,根据线圈组件的反馈信号,便可检测门开闭状态,在闭门状态时,线圈组件流过大电流以产生强磁场,能够可靠地锁门,开门状态时,无需为线圈提供大电流,以节省功耗,并且无需依靠传感器,有利于简化连线结构,减少整体体积大小,满足使用需求。


