授权公布号:CN220291717U
超低压启动的自发电阻力控制系统
有效
申请
2023-06-07
申请公布
1970-01-01
授权
2024-01-02
预估到期
2033-06-07
| 申请号 | CN202321454157.2 |
| 申请日 | 2023-06-07 |
| 授权公布号 | CN220291717U |
| 授权公告日 | 2024-01-02 |
| 分类号 | H02J7/24;H02J7/00;H02M7/06 |
| 分类 | 发电、变电或配电; |
| 申请人名称 | 南通铁人运动用品有限公司 |
| 申请人地址 | 江苏省南通市崇川经济开发区崇川路21号 |
专利法律状态
2024-01-02
授权
状态信息
授权
摘要
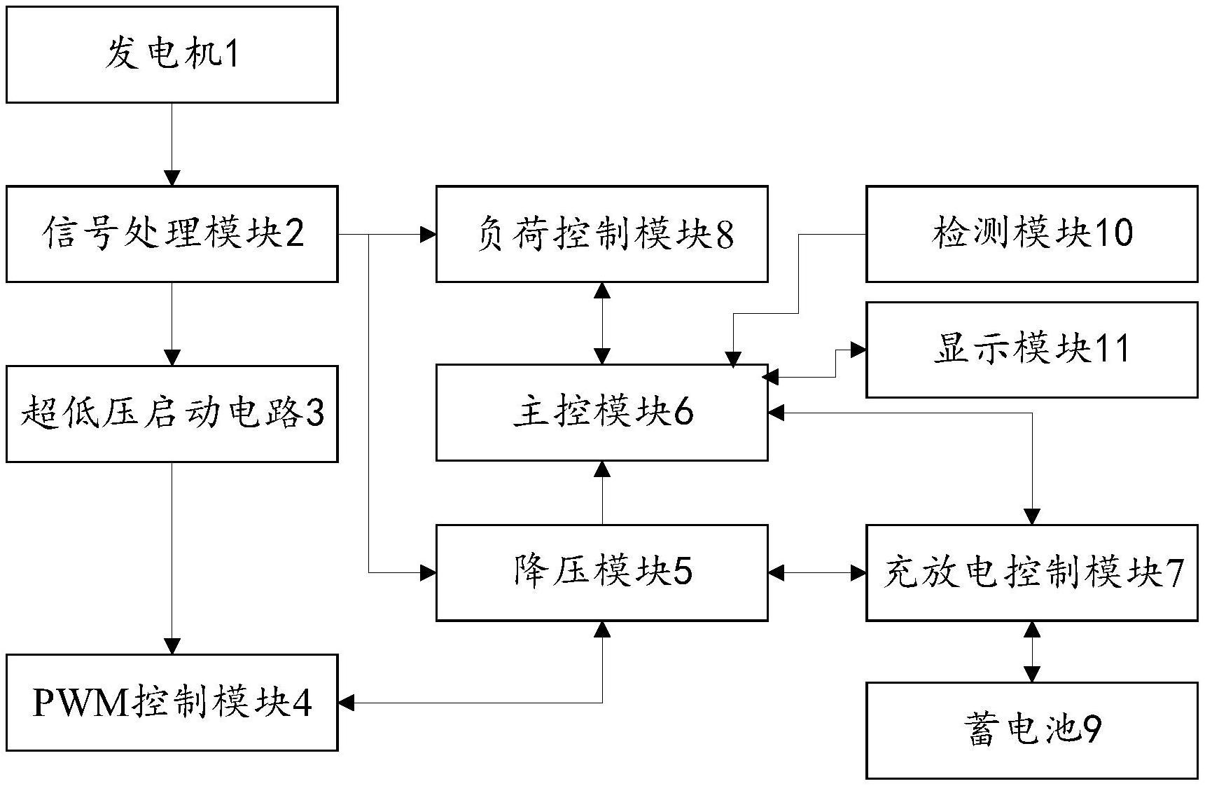
本实用新型提供了超低压启动的自发电阻力控制系统,其中超低压启动的自发电阻力控制系统包括:发电机、信号处理模块、超低压启动模块、PWM控制模块、降压模块、主控模块、充放电控制模块、阻力控制模块、蓄电池、检测模块和显示模块。本实用新型提供的超低压启动的自发电阻力控制系统,降低了系统的启动电压,使系统无论在高强度还是低强度的训练下都能够顺利启动,增强系统的稳定性,提高训练效果,增强用户体验,同时降低生产和维护的成本;使发电机无转动或转速较小时蓄电池放电维持系统的稳定工作,在发电机转速较大时蓄电池充电,既能够保证系统的正常运行,又能够提高能量转换效率,降低维护成本,提高用户体验。


