授权公布号:CN212680568U
一种冷冻式空气干燥器
有效
申请
2020-06-16
申请公布
1970-01-01
授权
2021-03-12
预估到期
2030-06-16
| 申请号 | CN202021111279.8 |
| 申请日 | 2020-06-16 |
| 授权公布号 | CN212680568U |
| 授权公告日 | 2021-03-12 |
| 分类号 | B01D53/26;B01D5/00 |
| 分类 | 一般的物理或化学的方法或装置; |
| 申请人名称 | 冯氏蜂业集团股份有限公司 |
| 申请人地址 | 四川省成都市天府新区万安街道万安路西段360号 |
专利法律状态
2021-03-12
授权
状态信息
授权
摘要
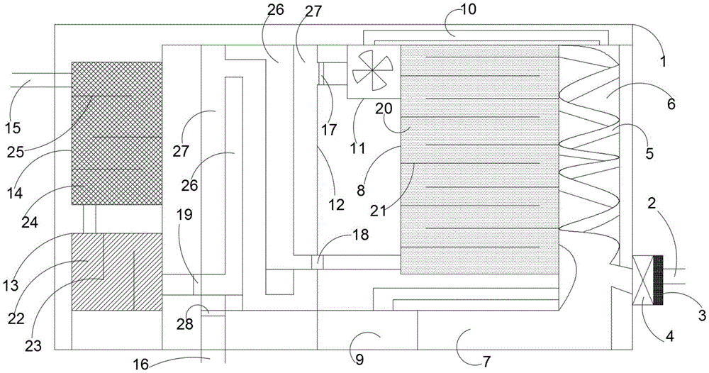
本实用新型提供一种冷冻式空气干燥器,空气入口设置有抽风机,抽风机设置有灰尘过滤网,干燥器主体内设置有一号冷冻腔,一号冷冻腔内设置有冷冻管,冷冻管一端与抽风机的出风口连接,另一端与活性炭过滤箱连通,冷凝水箱与冷冻管连通,一号冷冻腔一端与冷煤气体发生器连接,另一端通过输送管与导流风机连接,导流风机与二号冷冻腔的冷媒气体进气口连接,活性炭过滤箱与二号冷冻腔连接,二号冷冻腔与氯化钙过滤箱连接,氯化钙过滤箱与硫酸钙过滤箱连接。本实用新型解决了现有的冷冻式压缩空气干燥机,不带有过滤空气功能,容易导致管道堵塞,空气干燥时间太短,使干燥剂不能充分吸收水分的问题。


