授权公布号:CN220483246U
一种除霜系统及车辆
有效
申请
2023-05-18
申请公布
1970-01-01
授权
2024-02-13
预估到期
2033-05-18
| 申请号 | CN202321229483.3 |
| 申请日 | 2023-05-18 |
| 授权公布号 | CN220483246U |
| 授权公告日 | 2024-02-13 |
| 分类号 | B60S1/02;B60S1/54 |
| 分类 | 一般车辆; |
| 申请人名称 | 中通客车股份有限公司 |
| 申请人地址 | 山东省聊城市经济开发区黄河路261号 |
专利法律状态
2024-02-13
授权
状态信息
授权
摘要
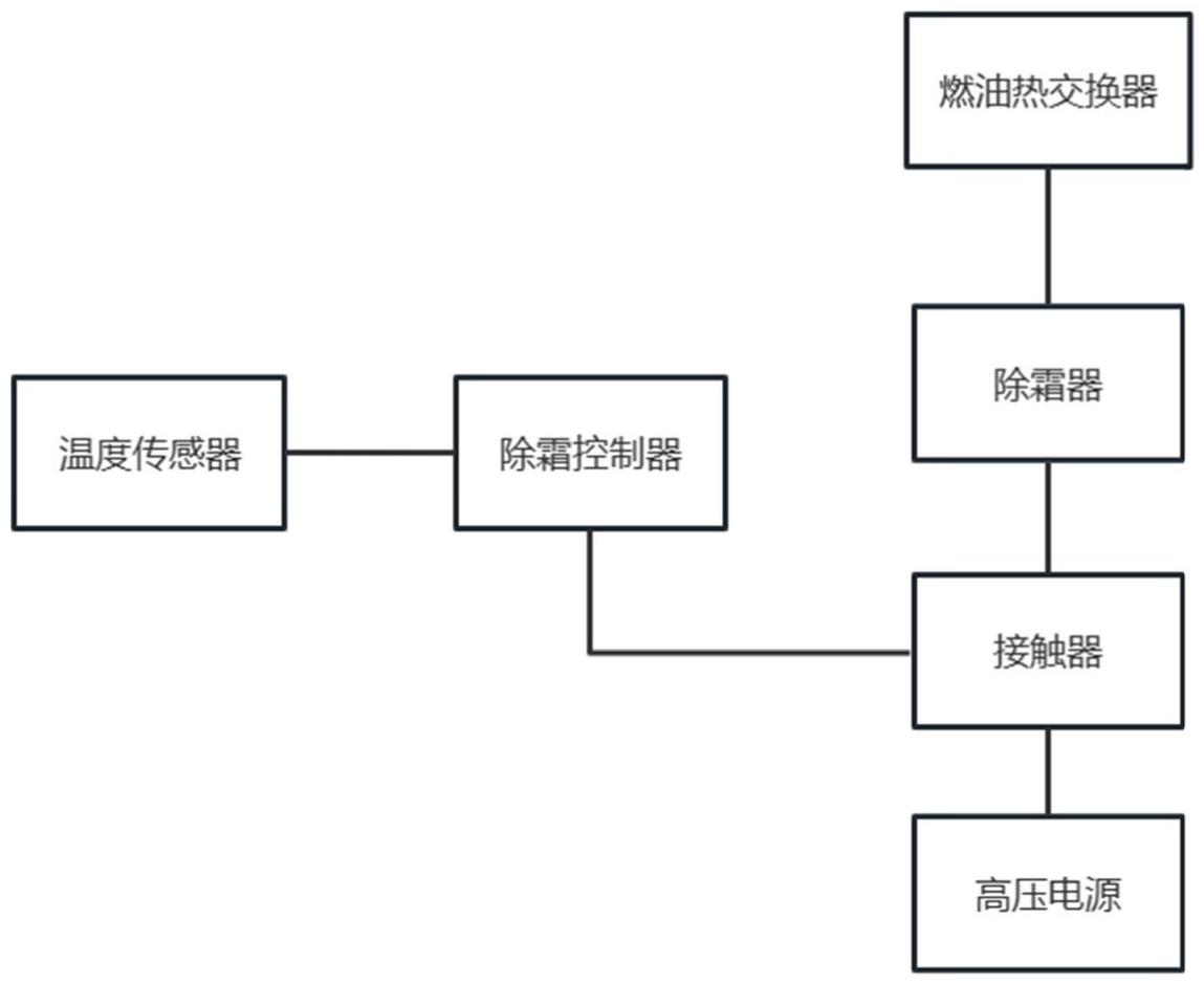
本实用新型提供一种除霜系统及车辆,通过温度传感器、除霜控制器和接触器的设置,通过温度传感器对仪表台出风口处的温度进行检测,当仪表台出风口的温度过高时,温度传感器通过除霜控制器控制接触器的动作,使除霜器内的高压PCT芯体与高压电源断开,高压PCT芯体停止工作,减少除霜器内部的PTC芯体的工作时间,节省整车电量,提升整车续驶里程;同时可防止仪表台出风温度过高造成仪表台的损坏。


