授权公布号:CN113165624B
用于非道路车辆的液压制动装置
有效
申请
2019-12-13
申请公布
2021-07-23
授权
2024-02-02
预估到期
2039-12-13
| 申请号 | CN201980081414.2 |
| 申请日 | 2019-12-13 |
| 申请公布号 | CN113165624A |
| 申请公布日 | 2021-07-23 |
| 授权公布号 | CN113165624B |
| 授权公告日 | 2024-02-02 |
| 分类号 | B60T13/10 |
| 分类 | 一般车辆; |
| 申请人名称 | 凯斯纽荷兰工业(哈尔滨)机械有限公司 |
| 申请人地址 | 黑龙江省哈尔滨市哈南工业新城核心区松花路78号 |
专利法律状态
2024-02-02
授权
状态信息
授权
2021-07-23
公布
状态信息
公布
摘要
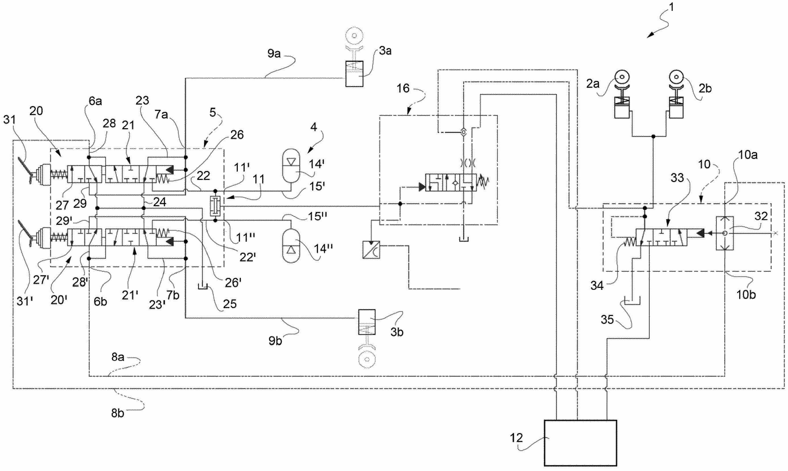
本发明涉及一种液压制动装置(1),所述液压制动装置用于控制非道路车辆的前制动器和后制动器(2、3),包括流体连通地置于所述后制动器(3)与所述车辆的第一增压流体源(4)之间的动力制动阀(5),并且所述动力制动阀配置为选择性地允许来自第一源(4)的流体流通到后制动器(3),动力制动阀(5)进一步配置为提供至少一个液压信号(8a、8b),所述至少一个液压信号配置为控制流体连通地置于前制动器(2)与车辆的第二增压流体源(12)之间的继动阀(10),并且所述继动阀配置为根据所述至少一个液压信号(8a、8b)选择性地允许来自第二源(12)的流体流通到前制动器(2)。


