授权公布号:CN217730206U
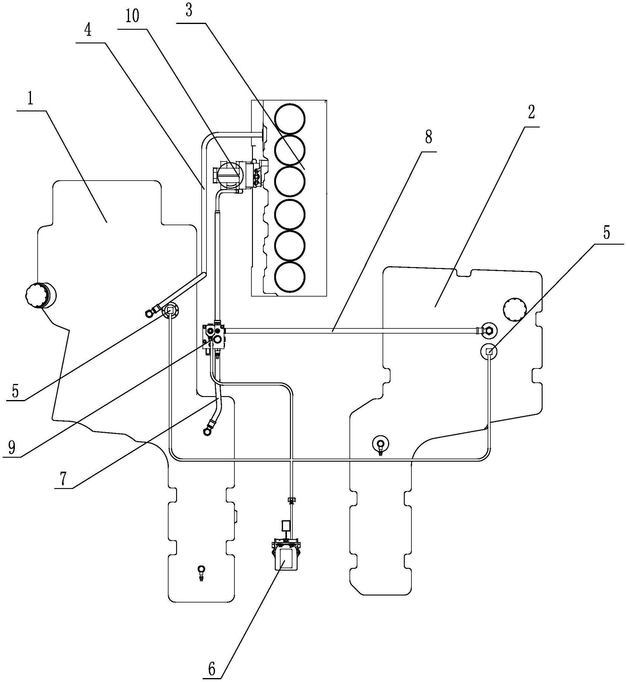
一种拖拉机双油箱独立供油系统
有效
申请
2022-04-29
申请公布
1970-01-01
授权
2022-11-04
预估到期
2032-04-29
| 申请号 | CN202221046132.4 |
| 申请日 | 2022-04-29 |
| 授权公布号 | CN217730206U |
| 授权公告日 | 2022-11-04 |
| 分类号 | B60K15/03;F02M37/00;F02M33/08;F02D41/00;F02D41/22 |
| 分类 | 一般车辆; |
| 申请人名称 | 山拖农机装备有限公司 |
| 申请人地址 | 山东省济宁市兖州区大丰路与省道104交汇处 |
专利法律状态
2022-11-04
授权
状态信息
授权
摘要
本实用新型公开了一种拖拉机双油箱独立供油系统,包括主油箱和副油箱,所述主油箱和所述副油箱通过油箱分配系统连接发动机,所述发动机通过回油管路连接所述主油箱;所述主油箱和所述副油箱上分别设置有油位传感器,两所述油位传感器信号连接有控制器,所述控制器控制连接所述油箱分配系统。控制器可在油位传感器反馈下根据主油箱和副油箱各自油量控制主油箱或副油箱独立对发动机供油,可根据需要设置供油控制逻辑,且主油箱和副油箱间不直接连通,两油路间有控制阀间隔,控制与维护方便。


