授权公布号:CN218968882U
一种甲醛废水的连续处理装置
有效
申请
2022-12-23
申请公布
1970-01-01
授权
2023-05-05
预估到期
2032-12-23
| 申请号 | CN202223452697.5 |
| 申请日 | 2022-12-23 |
| 授权公布号 | CN218968882U |
| 授权公告日 | 2023-05-05 |
| 分类号 | C02F1/00;C02F1/52;B01F27/90;B01F33/81;C02F101/34N |
| 分类 | 水、废水、污水或污泥的处理; |
| 申请人名称 | 山东潍坊润丰化工股份有限公司 |
| 申请人地址 | 山东省潍坊市滨海经济开发区氯碱路03001号 |
专利法律状态
2023-05-05
授权
状态信息
授权
摘要
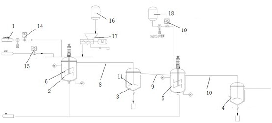
本实用新型要解决的技术问题是提供一种甲醛废水的连续处理装置,不但能够去除出废水中的钙离子,而且通过静置沉淀釜的静置可以使除甲醛后的废水分层,有利于污泥沉淀的去除和出水水质的改善,其包括碱液罐和生石灰加入系统,包括按照处理工序依次连通的除甲醛反应釜、一级静置沉淀釜、除钙反应釜和二级静置沉淀釜,所述除甲醛反应釜和除钙反应釜内均设有搅拌器;所述除甲醛反应釜的顶部设有连续进料口和pH检测仪,所述碱液罐和生石灰加入系统连通所述除甲醛反应釜;所述除钙反应釜的顶部还连接有加药系统。


